LEMON Manuals: Even more car manuals for everyone: 1960-2025
Home >> Lexus >> 2008 >> LS 460L >> Repair and Diagnosis >> Engine Mechanical >> Auxiliary Emission Control Systems >> Emission Control System >> System Diagram
April 5, 2026: LEMON Manuals is launched! Read the announcement.

System Diagram

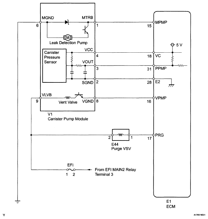
Fig 1: Emission Control System Diagram (1 Of 3)
G04943702Courtesy of © TOYOTA, LICENSE AGREEMENT TMS1002
Fig 2: Emission Control System Diagram (2 Of 3)
G04943703Courtesy of © TOYOTA, LICENSE AGREEMENT TMS1002
Fig 3: Emission Control System Diagram (3 Of 3)
G05850824Courtesy of © TOYOTA, LICENSE AGREEMENT TMS1002