LEMON Manuals: Even more car manuals for everyone: 1960-2025
Home >> Lexus >> 2008 >> LS 600hL >> Repair and Diagnosis >> Brakes >> Traction Control >> Brake Control >> Electronically Controlled Brake System >> System Diagram
April 5, 2026: LEMON Manuals is launched! Read the announcement.

System Diagram

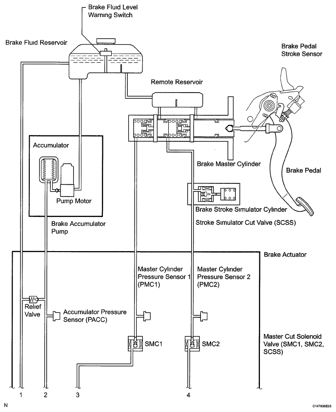
Fig 1: Electronically Controlled Brake System Diagram (1 Of 4)
G05773919Courtesy of © TOYOTA, LICENSE AGREEMENT TMS1002
Fig 2: Electronically Controlled Brake System Diagram (2 Of 4)
G05773920Courtesy of © TOYOTA, LICENSE AGREEMENT TMS1002
Fig 3: Electronically Controlled Brake System Diagram (3 Of 4)
G05773921Courtesy of © TOYOTA, LICENSE AGREEMENT TMS1002
Fig 4: Electronically Controlled Brake System Diagram (4 Of 4)
G05773922Courtesy of © TOYOTA, LICENSE AGREEMENT TMS1002
TRANSMITTING ECU TRANSMITTER AND COMMUNICATION METHOD REFERENCE

Transmitting ECU (Transmitter) Receiving ECU Signals Communication Method
Hybrid vehicle control ECU Skid control ECU
  • Accelerator pedal idling signal
  • Accelerator pedal opening percentage signal
  • Shift position signal
  • Vehicle load signal
CAN communication system
Yaw rate and acceleration sensor Skid control ECU Yaw rate and acceleration signal CAN communication system
Steering angle sensor Skid control ECU Steering angle and direction signal CAN communication system
Skid control ECU Hybrid vehicle control ECU
  • Wheel speed signal
  • VSC data signal
CAN communication system
Skid control ECU No 1 meter ECU
  • ABS warning light ON signal
  • Brake warning light / Red (Malfunction) ON signal
  • Brake warning light / Yellow (Minor malfunction) ON signal
  • Slip indicator light ON signal
  • Speedometer signal
  • Brake hold standby indicator signal
  • Brake hold operated indicator signal
CAN communication system
Skid control ECU Power steering ECU Target additional torque signal CAN communication system
Power steering ECU Skid control ECU EPS cooperative control enabling signal CAN communication system
Skid control ECU Steering control ECU Target relative angle signal CAN communication system
Steering control ECU Skid control ECU
  • VGRS cooperative control enabling signal
  • VGRS relative angle (speed) signal
CAN communication system
Distance control ECU Skid control ECU Brake control request signal CAN communication system
Steering pad switch ECU (Brake hold switch) Skid control ECU Brake hold request signal CAN communication system