LEMON Manuals: Even more car manuals for everyone: 1960-2025
Home >> Lexus >> 2008 >> LX 570 >> Repair and Diagnosis >> Brakes >> Brakes Control Systems >> Brake Control / Dynamic Control Systems >> Relay >> On-Vehicle Inspection
April 5, 2026: LEMON Manuals is launched! Read the announcement.

On-Vehicle Inspection

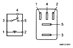
  1. CHECK BRK LP RELAY 
    1. Remove the BRK LP relay from the engine room relay block.
    2. Measure the resistance according to the value(s) in the table below.
      Fig 1: Identifying BRK LP Relay Terminals
      G04975259Courtesy of © TOYOTA, LICENSE AGREEMENT TMS1002

      Standard Resistance 

      RESISTANCE SPECIFICATION

      Tester Connection Condition Specified Condition
      3-4 Battery positive (+) voltage applied to terminal 1 and battery negative (-) voltage applied to terminal 2 10 kΩ or higher
      Battery positive (+) voltage not applied to terminal 1 and battery negative (-) voltage applied to terminal 2 Below 1 Ω
      3-5 Battery positive (+) voltage applied to terminal 1 and battery negative (-) voltage applied to terminal 2 Below 1 Ω
      Battery positive (+) voltage not applied to terminal 1 and battery negative (-) voltage applied to terminal 2 10 kΩ or higher

      If the result is not as specified, replace the relay.

    3. Install the BRK LP relay.