LEMON Manuals: Even more car manuals for everyone: 1960-2025
Home >> Lexus >> 2008 >> LX 570 >> Repair and Diagnosis >> Brakes >> Brakes Control Systems >> Brake Control / Dynamic Control Systems >> Skid Control Buzzer >> Inspection
April 5, 2026: LEMON Manuals is launched! Read the announcement.

Skid Control Buzzer: Inspection

  1. INSPECT SKID CONTROL BUZZER ASSEMBLY 
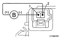
    1. Apply battery voltage to the skid control buzzer and check that the buzzer sounds.
    Fig 1: Applying Battery Voltage To Skid Control Buzzer
    G05629935Courtesy of © TOYOTA, LICENSE AGREEMENT TMS1002

    OK 

    MEASUREMENT CONDITION AND SPECIFIED CONDITION

    Measurement Condition Specified Condition
    Battery positive (+) voltage → Terminal 2 Battery negative (-) voltage → Terminal 1 Skid control buzzer sounds

    If the result is not as specified, replace the skid control buzzer assembly.