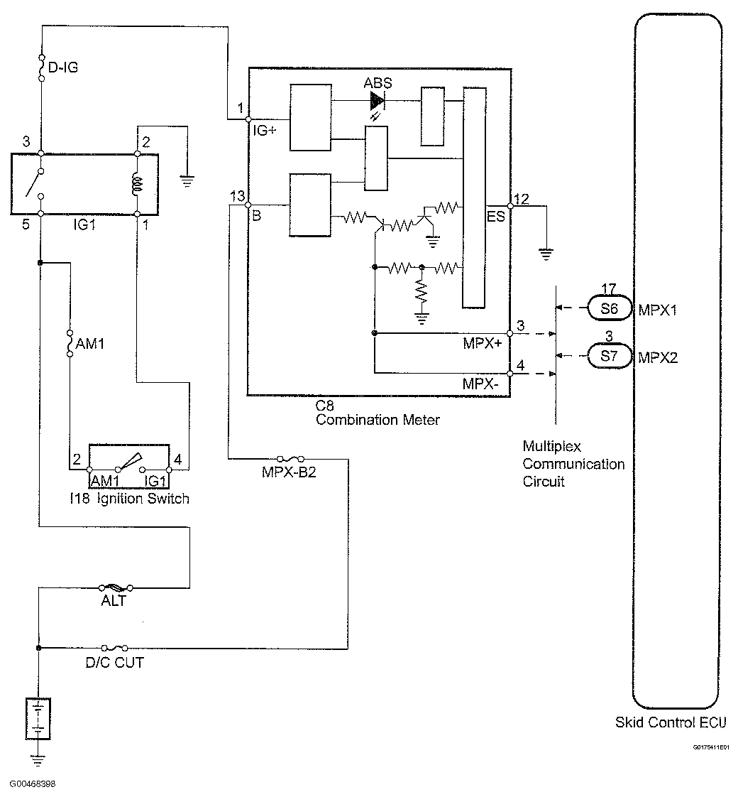
ABS Warning Light Circuit: Wiring Diagram
INSPECTION PROCEDURE
- PERFORM ACTIVE TEST BY TECHSTREAM (ABS WARNING LIGHT)
- Using the Techstream Active Test, generate a control command and then check that the ABS warning light operates.
ABS/VSC/TRAC
DIAGNOSTIC NOTE CHARTTester Display Test Part Control Range Diagnostic Note ABS Warning Light Turns ABS warning light ON/OFF Observe combination meter - OK: ABS warning light is turned on or off in accordance with intelligent tester.
OK: REPLACE SKID CONTROL ECU
NG: Go to Next Step
- Using the Techstream Active Test, generate a control command and then check that the ABS warning light operates.
- CHECK MULTIPLEX COMMUNICATION SYSTEM (SKID CONTROL ECU - COMBINATION METER)
- Check for open and short circuits in the multiplex communication system between the skid control ECU and combination meter.
NG: REPAIR OR REPLACE HARNESS AND CONNECTOR
OK: Go to Next Step
- CHECK COMBINATION METER (ABS WARNING LIGHT)
- Check the combination meter (see PROBLEM SYMPTOMS TABLE ).
NG: REPAIR OR REPLACE COMBINATION METER
OK: REPLACE SKID CONTROL ECU