LEMON Manuals: Even more car manuals for everyone: 1960-2025
Home >> Lexus >> 2009 >> GS 460 >> Repair and Diagnosis >> Engine Performance >> Engine Control Systems >> Engine Control System (Service Information) >> Air Fuel Ratio Sensor Relay >> On-Vehicle Inspection >> On-Vehicle Inspection
April 5, 2026: LEMON Manuals is launched! Read the announcement.

On-Vehicle Inspection

  1. REMOVE COOL AIR INTAKE DUCT SEAL  . Refer to REMOVAL - Step 7
  2. REMOVE ENGINE ROOM SIDE COVER LH  . Refer to REMOVAL - Step 8
  3. DISCONNECT CABLE FROM NEGATIVE BATTERY TERMINAL 
    NOTE:

    When disconnecting the cable, some systems need to be initialized after the cable is reconnected Refer to INITIALIZATION .

  4. REMOVE AIR FUEL RATIO SENSOR RELAY (F/PMP) 
    1. Remove the air fuel ratio sensor relay from the engine room No. 2 relay block.
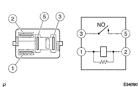
  5. INSPECT AIR FUEL RATIO SENSOR RELAY 
    Fig 1: Inspecting Starter Cut Relay
    GTY102120Courtesy of © TOYOTA, LICENSE AGREEMENT TMS1002
    1. Measure the resistance according to the value(s) in the table below.

      Standard resistance

      Tester Connection Condition Specified Condition
      3 - 5 No battery voltage is applied to terminals 1 and 2 10 kΩ or higher
      3 - 5 Battery voltage is applied to terminals 1 and 2 Below 1 Ω

      If the result is not as specified, replace the relay.

  6. INSTALL AIR FUEL RATIO SENSOR RELAY 
  7. CONNECT CABLE TO NEGATIVE BATTERY TERMINAL 
    NOTE:

    When disconnecting the cable, some systems need to be initialized after the cable is reconnected Refer to INITIALIZATION .

  8. INSTALL ENGINE ROOM SIDE COVER LH  . Refer to INSTALLATION - Step 70
  9. INSTALL COOL AIR INTAKE DUCT SEAL  . Refer to INSTALLATION - Step 71