LEMON Manuals: Even more car manuals for everyone: 1960-2025
Home >> Lexus >> 2009 >> IS 250 AWD >> Repair and Diagnosis >> Engine Performance >> System >> Engine Control System (DTCS P0420 - U0101 & Circuit Tests) >> SFI System >> EVAP System >> Monitor Result
April 5, 2026: LEMON Manuals is launched! Read the announcement.

Monitor Result

Detailed information (. Refer to CHECKING MONITOR STATUS ).

The test value and test limit information are described as shown in the chart below. The following information is included under Monitor Result in the emissions-related DTC procedures:

EVAP

Monitor ID Test ID Scaling Unit Description
$3D $C9 Multiply by 0.001 kPa Test value for small leak (P0456)
$3D $CA Multiply by 0.001 kPa Test value for gross leak (P0455)
$3D $CB Multiply by 0.001 kPa Test value for leak detection pump OFF stuck (P2401)
$3D $CD Multiply by 0.001 kPa Test value for leak detection pump ON stuck (P2402)
$3D $CE Multiply by 0.001 kPa Test value for vent valve OFF stuck (P2420)
$3D $CF Multiply by 0.001 kPa Test value for vent valve ON stuck (P2419)
$3D $D0 Multiply by 0.001 kPa Test value for reference orifice low flow (P043E)
$3D $D1 Multiply by 0.001 kPa Test value for reference orifice high flow (P043F)
$3D $D4 Multiply by 0.001 kPa Test value for purge VSV close stuck (P0441)
$3D $D5 Multiply by 0.001 kPa Test value for purge VSV open stuck (P0441)
$3D $D7 Multiply by 0.001 kPa Test value for purge flow insufficient (P0441)

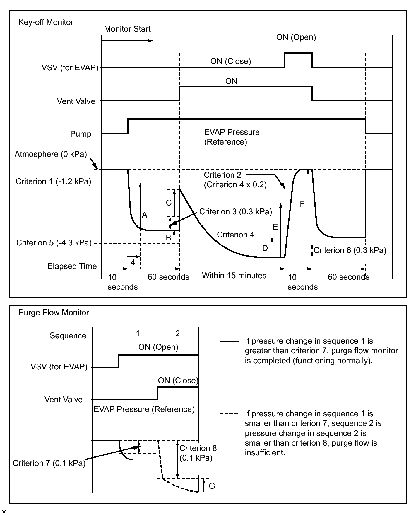
*: Pressures A to G are indicated as shown in the following diagram.

Fig 1: Key-Off Monitor Chart & Purge Flow Monitor Chart
GTY145434Courtesy of © TOYOTA, LICENSE AGREEMENT TMS1002