LEMON Manuals: Even more car manuals for everyone: 1960-2025
Home >> Lexus >> 2009 >> LS 460L AWD >> Repair and Diagnosis >> Engine Mechanical >> Auxiliary Emission Control Systems >> Emission Control System >> System Diagram
April 5, 2026: LEMON Manuals is launched! Read the announcement.

System Diagram

Fig 1: Emission Control - System Diagram (1 Of 2)
G06196182Courtesy of © TOYOTA, LICENSE AGREEMENT TMS1002
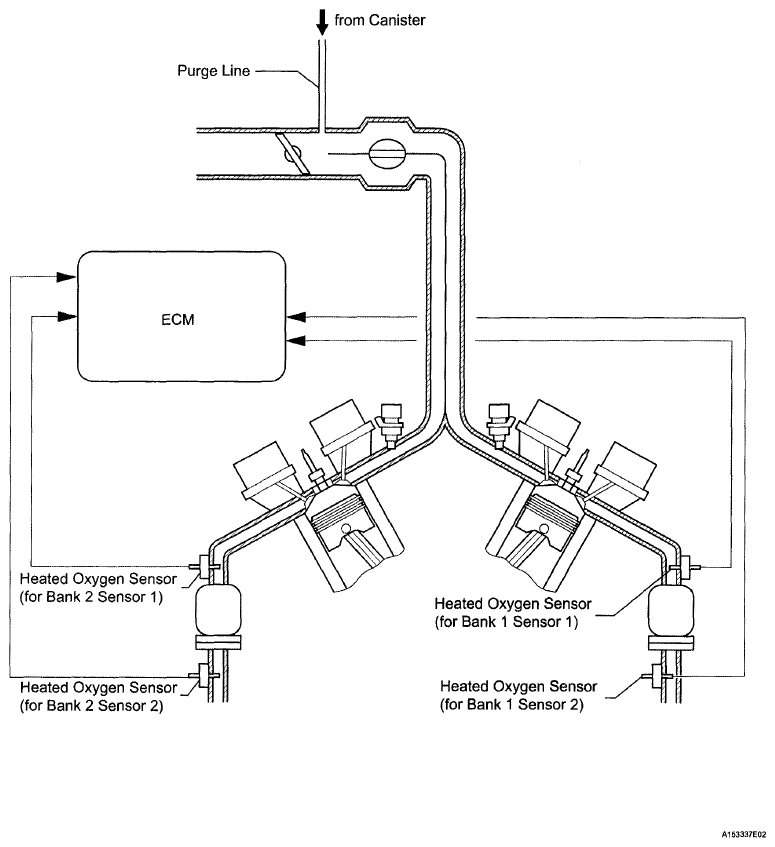
Fig 2: Emission Control - System Diagram (2 Of 2)
G04943703Courtesy of © TOYOTA, LICENSE AGREEMENT TMS1002
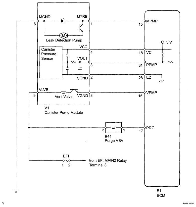
Fig 3: Emission Control - Wiring Diagram
G06196184Courtesy of © TOYOTA, LICENSE AGREEMENT TMS1002