LEMON Manuals: Even more car manuals for everyone: 1960-2025
Home >> Lexus >> 2009 >> LS 600hL >> Repair and Diagnosis >> External Pages >> Different car >> Section 13 (Emission Control) >> Emission Control System >> System Diagram
April 5, 2026: LEMON Manuals is launched! Read the announcement.

System Diagram

WARNING: This page is about a different car, the 2008 Lexus LS 600hL. However, it is still accessible from the selected car via links, so may be relevant.
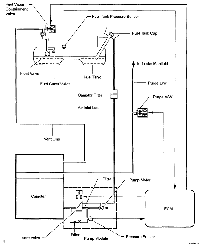
  1. EVAP CONTROL SYSTEM DIAGRAM 
    Fig 1: EVAP Control System Diagram
    G05773091Courtesy of © TOYOTA, LICENSE AGREEMENT TMS1002
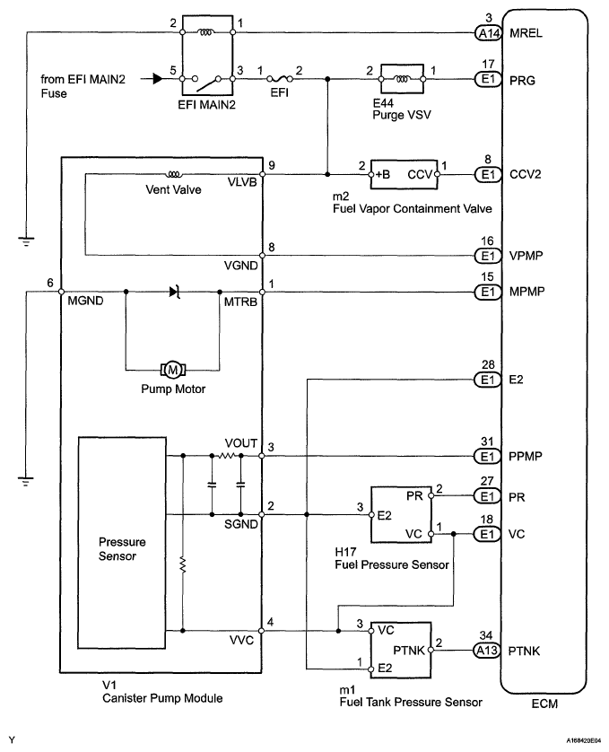
  2. EVAP CONTROL WIRING DIAGRAM 
    Fig 2: EVAP Control Wiring Diagram
    G05773092Courtesy of © TOYOTA, LICENSE AGREEMENT TMS1002
  3. HYDROCARBON ABSORBER SYSTEM DIAGRAM 
    Fig 3: Hydrocarbon Absorber System Diagram
    G05773093Courtesy of © TOYOTA, LICENSE AGREEMENT TMS1002
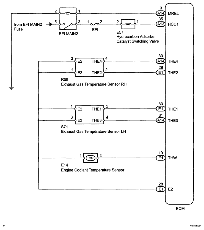
  4. HYDROCARBON ABSORBER WIRING DIAGRAM 
    Fig 4: Hydrocarbon Absorber Wiring Diagram
    G05773094Courtesy of © TOYOTA, LICENSE AGREEMENT TMS1002