LEMON Manuals: Even more car manuals for everyone: 1960-2025
Home >> Lexus >> 2010 >> RX 450h 3.5 C >> Repair and Diagnosis >> Engine Performance >> System >> Engine Control (Diagnostic Codes (P0010-P0125) >> SFI System >> DTC P0112: Intake Air Temperature Circuit Low Input; DTC P0113: Intake Air Temperature Circuit High Input (To 08/2009) >> Procedure
April 5, 2026: LEMON Manuals is launched! Read the announcement.

DTC P0112: Intake Air Temperature Circuit Low Input; DTC P0113: Intake Air Temperature Circuit High Input (To 08/2009): Procedure

  1. READ VALUE USING TECHSTREAM (INTAKE AIR) 
    1. Connect the Techstream to the DLC3.
    2. Turn the power switch on (IG).
    3. Turn the Techstream on.
    4. Enter the following menus: Powertrain / Engine and ECT / Data List / Intake Air.
    5. Read the value displayed on the Techstream.

      Standard

      Same as actual intake air temperature.

      Result

      Result Proceed to
      Displayed temperature is -40°C (-40°F) A
      Displayed temperature is 140°C (284°F) B
      Same as actual intake air temperature C

      HINT: 

      • If there is an open circuit, the Techstream indicates -40°C (-40°F).
      • If there is a short circuit, the Techstream indicates 140°C (284°F).

    C → See step   6 

    B → See step   4 

    A: Go to next step 

  2. READ VALUE USING TECHSTREAM (CHECK FOR OPEN IN WIRE HARNESS) 
    1. Confirm good connection at the mass air flow meter sub-assembly.
      Fig 1: Identifying Mass Air Flow Meter Sub-assembly, ECM & Mass Air Flow Meter Sub-Assembly
      GTY256614Courtesy of © TOYOTA, LICENSE AGREEMENT TMS1002
      TEXT IN ILLUSTRATION

      *1 Mass Air Flow Meter Sub-assembly *2 ECM
      *3 Front view of wire harness connector
      (to Mass Air Flow Meter Sub-assembly)
      - -
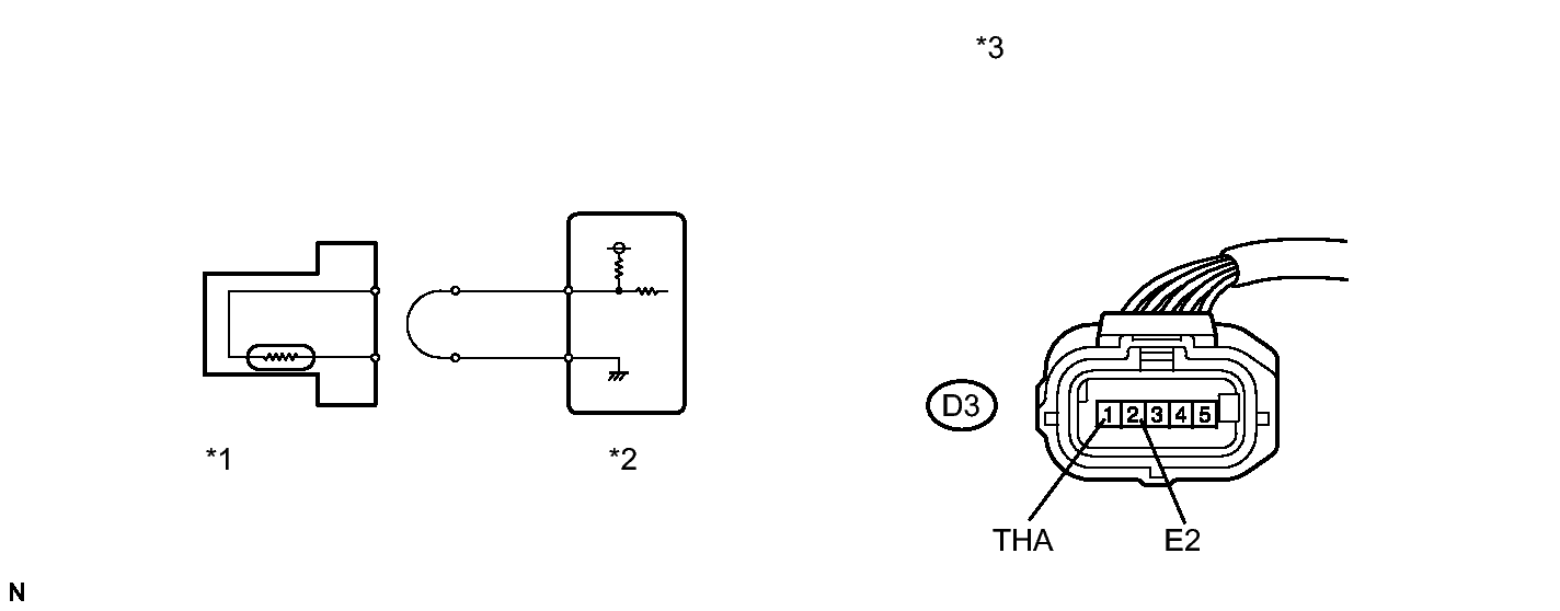
    2. Disconnect the mass air flow meter sub-assembly connector.
    3. Connect terminals THA and E2 of the mass air flow meter sub-assembly connector on the wire harness side.
    4. Connect the Techstream to the DLC3.
    5. Turn the power switch on (IG).
    6. Turn the Techstream on.
    7. Enter the following menus: Powertrain / Engine and ECT / Data List / Intake Air.
    8. Read the value displayed on the Techstream.

      Standard

      140°C (284°F)

    9. Reconnect the mass air flow meter sub-assembly connector.

    NG → See step   3 

    OK → See step   7 

  3. CHECK HARNESS AND CONNECTOR (MASS AIR FLOW METER SUB-ASSEMBLY - ECM) 
    1. Disconnect the mass air flow meter sub-assembly connector.
      Fig 2: Checking Harness And Connector (Mass Air Flow Meter Sub-Assembly - ECM) Terminals
      GTY283509Courtesy of © TOYOTA, LICENSE AGREEMENT TMS1002
    2. Disconnect the ECM connector.
    3. Measure the resistance according to the value(s) in the table below.

      Standard Resistance (Check for Open)

      Tester Connection Condition Specified Condition
      D3-1 (THA) - D1-96 (THA) Always Below 1 Ω
      D3-2 (E2) - D1-128 (ETHA) Always Below 1 Ω
      TEXT IN ILLUSTRATION

      *1 Front view of wire harness connector
      (to Mass Air Flow Meter Sub-assembly)
      *2 Front view of wire harness connector
      (to ECM)
    4. Reconnect the mass air flow meter sub-assembly connector.
    5. Reconnect the ECM connector.

    NG → REPAIR OR REPLACE HARNESS OR CONNECTOR (MASS AIR FLOW METER SUB-ASSEMBLY - ECM) 

    OK → See step   8 

  4. READ VALUE USING TECHSTREAM (CHECK FOR SHORT IN WIRE HARNESS) 
    1. Disconnect the mass air flow meter sub-assembly connector.
      Fig 3: Identifying Mass Air Flow Meter Sub-Assembly & ECM Connector Terminals
      GTY251230Courtesy of © TOYOTA, LICENSE AGREEMENT TMS1002
      TEXT IN ILLUSTRATION

      *1 Mass Air Flow Meter Sub-assembly
      *2 ECM
    2. Connect the Techstream to the DLC3.
    3. Turn the power switch on (IG).
    4. Turn the Techstream on.
    5. Enter the following menus: Powertrain / Engine and ECT / Data List / Intake Air.
    6. Read the value displayed on the Techstream.

      Standard

      -40°C (-40°F)

    7. Reconnect the mass air flow meter sub-assembly connector.

    NG → See step   5 

    OK → See step   7 

  5. CHECK HARNESS AND CONNECTOR (MASS AIR FLOW METER SUB-ASSEMBLY - ECM) 
    1. Disconnect the mass air flow meter sub-assembly connector.
      Fig 4: Checking Harness And Connector (Mass Air Flow Meter Sub-Assembly - ECM) Terminals
      GTY271121Courtesy of © TOYOTA, LICENSE AGREEMENT TMS1002
    2. Disconnect the ECM connector.
    3. Measure the resistance according to the value(s) in the table below.

      Standard Resistance (Check for Short)

      Tester Connection Condition Specified Condition
      D3-1 (THA) or D1-96 (THA) - Body ground Always 10 kΩ or higher
      TEXT IN ILLUSTRATION

      *1 Front view of wire harness connector
      (to Mass Air Flow Meter Sub-assembly)
      *2 Front view of wire harness connector
      (to ECM)
    4. Reconnect the mass air flow meter sub-assembly connector.
    5. Reconnect the ECM connector.

    NG → REPAIR OR REPLACE HARNESS OR CONNECTOR (MASS AIR FLOW METER SUB-ASSEMBLY - ECM) 

    OK → See step   8 

  6. CHECK FOR INTERMITTENT PROBLEMS. Refer to  CHECK FOR INTERMITTENT PROBLEMS 
  7. REPLACE MASS AIR FLOW METER SUB-ASSEMBLY. Refer to  REMOVAL 
  8. REPLACE ECM. Refer to  REMOVAL