LEMON Manuals: Even more car manuals for everyone: 1960-2025
Home >> Lexus >> 2011 >> ES 350 >> Repair and Diagnosis >> Transmission >> Automatic Trans >> Automatic Transmission (Diagnostics - Introduction) >> Automatic Transaxle System >> System Diagram >> System Diagram
April 5, 2026: LEMON Manuals is launched! Read the announcement.

System Diagram

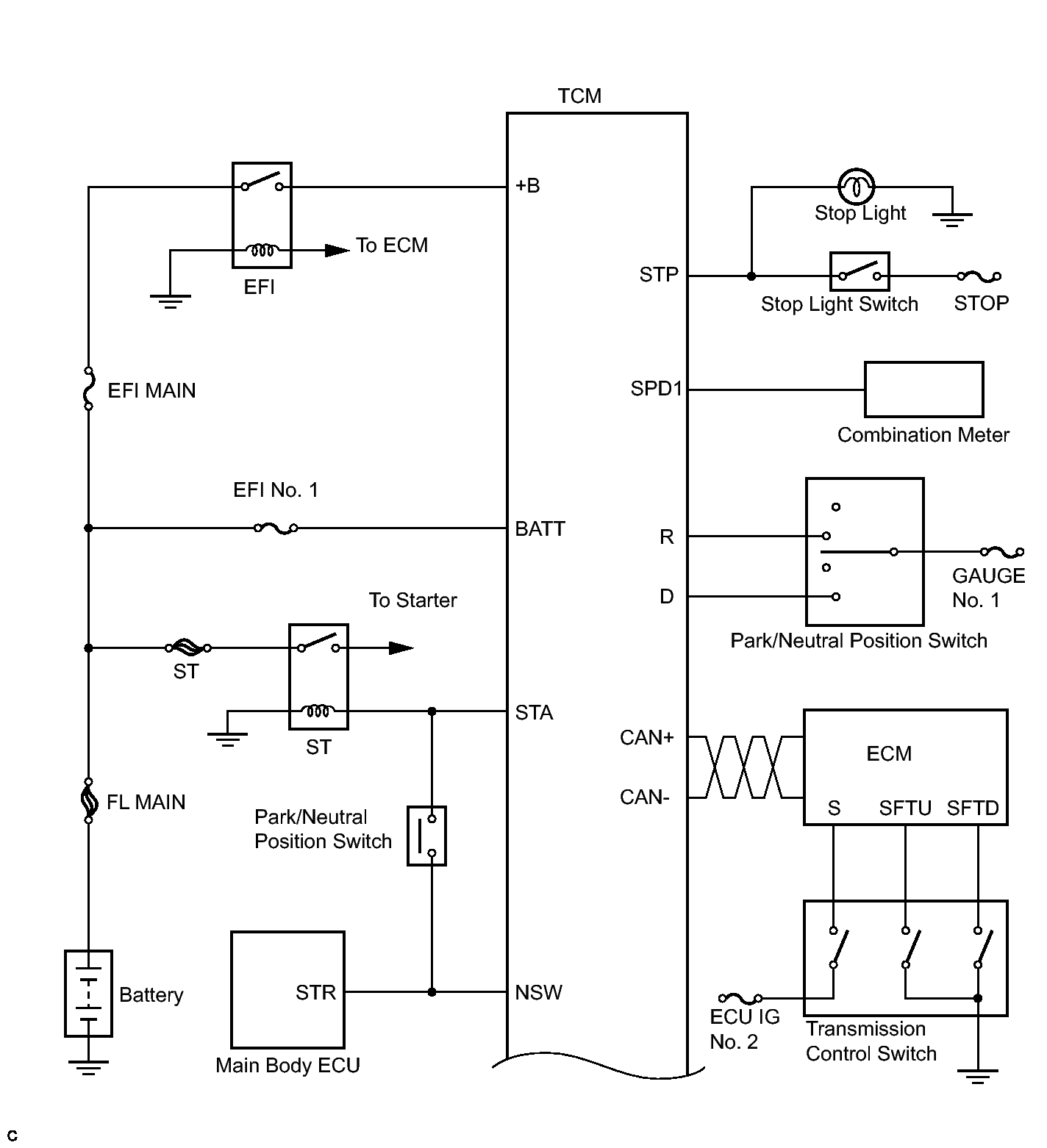
The configuration of the electronic control system in the U660E automatic transaxle is as shown.

Fig 1: Identifying Automatic Transaxle System Diagram (1 Of 3)
GTY122108Courtesy of © TOYOTA, LICENSE AGREEMENT TMS1002
Fig 2: Identifying Automatic Transaxle System Diagram (2 Of 3)
GTY135163Courtesy of © TOYOTA, LICENSE AGREEMENT TMS1002
Fig 3: Identifying Automatic Transaxle System Diagram (3 Of 3)
GTY269745Courtesy of © TOYOTA, LICENSE AGREEMENT TMS1002