LEMON Manuals: Even more car manuals for everyone: 1960-2025
Home >> Lexus >> 2011 >> RX 350 FWD >> Repair and Diagnosis >> Engine Performance >> Engine Control Systems >> Engine Control System [2GR-FE] (Service Information) >> Relay >> On-Vehicle Inspection >> On-Vehicle Inspection
April 5, 2026: LEMON Manuals is launched! Read the announcement.

On-Vehicle Inspection

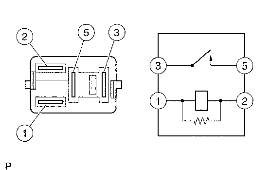
  1. INSPECT EFI MAIN RELAY 
    1. Remove the EFI MAIN relay from the relay block.
    2. Measure the resistance according to the value(s) in the table below.
      Fig 1: Identifying A/F Relay Terminal
      GTY149872Courtesy of © TOYOTA, LICENSE AGREEMENT TMS1002

      Standard Resistance

      Tester Connection Condition Specified Condition
      3 - 5 No battery voltage is applied across terminals 1 and 2 10 kΩ or higher
      3 - 5 Battery voltage is applied across terminals 1 and 2 Below 1 Ω

      If the result is not as specified, replace the relay.

  2. INSPECT C/OPN RELAY 
    1. Remove the C/OPN relay from the relay block.
    2. Measure the resistance according to the value(s) in the table below.
      Fig 2: Identifying A/F Relay Terminal
      GTY149872Courtesy of © TOYOTA, LICENSE AGREEMENT TMS1002

      Standard Resistance

      Tester Connection Condition Specified Condition
      3 - 5 No battery voltage is applied across terminals 1 and 2 10 kΩ or higher
      3 - 5 Battery voltage is applied across terminals 1 and 2 Below 1 Ω

      If the result is not as specified, replace the relay.

  3. INSPECT F/PMP RELAY 
    1. Remove the F/PMP relay from the relay block.
    2. Measure the resistance according to the value(s) in the table below.
      Fig 3: Identifying F/PMP Relay
      GTY274977Courtesy of © TOYOTA, LICENSE AGREEMENT TMS1002

      Standard Resistance

      Tester Connection Condition Specified Condition
      3 - 4 No battery voltage is applied across terminals 1 and 2 Below 1 Ω
      3 - 5 No battery voltage is applied across terminals 1 and 2 10 kΩ or higher
      3 - 4 Battery voltage is applied across terminals 1 and 2 10 kΩ or higher
      3 - 5 Battery voltage is applied across terminals 1 and 2 Below 1 Ω

      If the result is not as specified, replace the relay.

  4. INSPECT IG2 RELAY 
    1. Remove the IG2 relay from the relay block.
    2. Measure the resistance according to the value(s) in the table below.
      Fig 4: Identifying A/F Relay Terminal
      GTY149872Courtesy of © TOYOTA, LICENSE AGREEMENT TMS1002

      Standard Resistance

      Tester Connection Condition Specified Condition
      3 - 5 No battery voltage is applied across terminals 1 and 2 10 kΩ or higher
      3 - 5 Battery voltage is applied across terminals 1 and 2 Below 1 Ω

      If the result is not as specified, replace the relay.