LEMON Manuals: Even more car manuals for everyone: 1960-2025
Home >> Lexus >> 2013 >> RX 350 Base, FWD >> Repair and Diagnosis >> Electrical >> Body Electrical >> OEM System Circuits >> Blind Spot Monitor System >> Notes
April 5, 2026: LEMON Manuals is launched! Read the announcement.

Blind Spot Monitor System: Notes

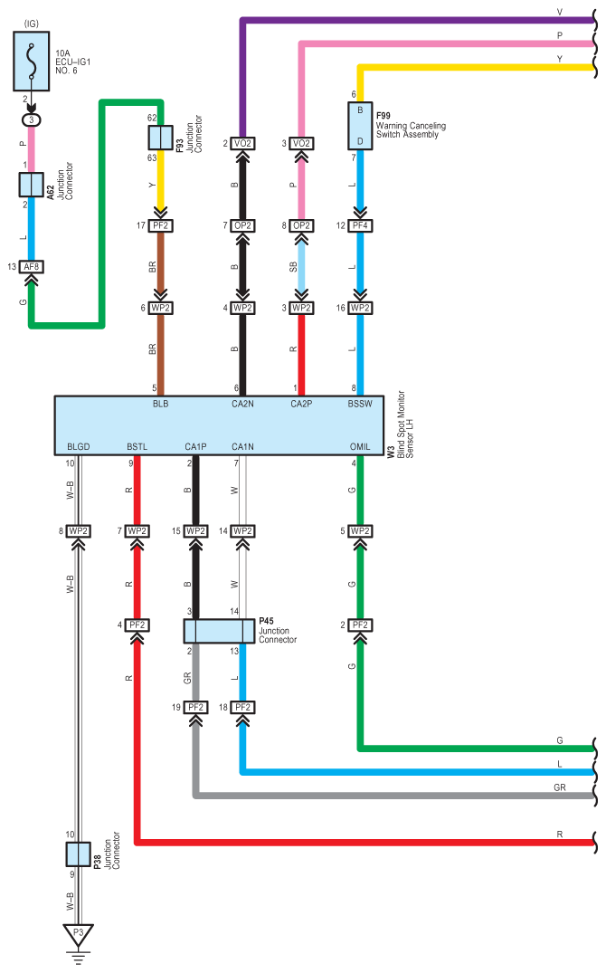
Fig 1: Blind Spot Monitor System Wiring Diagram (1 Of 4)
G09126884Courtesy of © TOYOTA, LICENSE AGREEMENT TMS1002
Fig 2: Blind Spot Monitor System Wiring Diagram (2 Of 4)
G09126885Courtesy of © TOYOTA, LICENSE AGREEMENT TMS1002
Fig 3: Blind Spot Monitor System Wiring Diagram (3 Of 4)
G09126886Courtesy of © TOYOTA, LICENSE AGREEMENT TMS1002
Fig 4: Blind Spot Monitor System Wiring Diagram (4 Of 4)
G09126887Courtesy of © TOYOTA, LICENSE AGREEMENT TMS1002