LEMON Manuals: Even more car manuals for everyone: 1960-2025
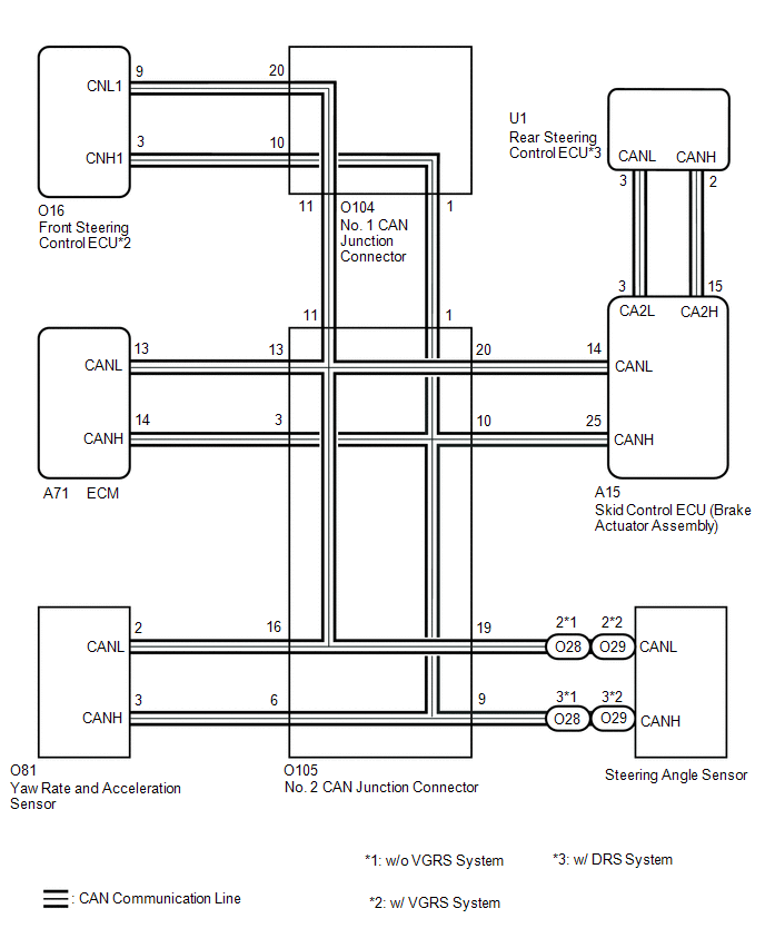
Home >> Lexus >> 2017 >> RC 300 Base >> Repair and Diagnosis >> Brakes >> Traction Control >> Vehicle Stability Control System - Diagnostic Codes (4 Of 5) >> Vehicle Stability Control System >> DTC U0073: Control Module Communication Bus OFF; DTC U0100: Lost Communication with ECM / PCM; DTC U0123: Lost Communication with Yaw Rate Sensor Module; DTC U0124: Lost Communication with Lateral Acceleration Sensor Module; DTC U0126: Lost Communication with Steering Angle Sensor Module; DTC U0130: Lost Communication with Steering Effort Control Module; DTC U0134: Lost Communication with DRS Module [09/2014 - 11/2017] >> Wiring Diagram
April 5, 2026: LEMON Manuals is launched! Read the announcement.

DTC U0073: Control Module Communication Bus OFF; DTC U0100: Lost Communication with ECM / PCM; DTC U0123: Lost Communication with Yaw Rate Sensor Module; DTC U0124: Lost Communication with Lateral Acceleration Sensor Module; DTC U0126: Lost Communication with Steering Angle Sensor Module; DTC U0130: Lost Communication with Steering Effort Control Module; DTC U0134: Lost Communication with DRS Module [09/2014 - 11/2017]: Wiring Diagram

GTY504069Courtesy of © TOYOTA, LICENSE AGREEMENT TMS1002