LEMON Manuals: Even more car manuals for everyone: 1960-2025
Home >> Lexus >> 2020 >> UX 200 Base >> Repair and Diagnosis >> Body & Frame >> Door Locks >> Smart Access System W/ Push-Button Start (Start Function) (Diagnostics - Introduction) (Except Hybrid) >> SMART ACCESS SYSTEM WITH PUSH-BUTTON START (for Start Function, Gasoline Model) >> System Diagram [08/2021 - 07/2022] >> System Diagram [08/2021 - 07/2022]
April 5, 2026: LEMON Manuals is launched! Read the announcement.

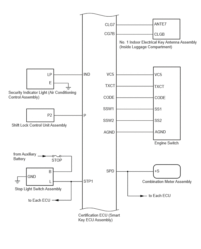
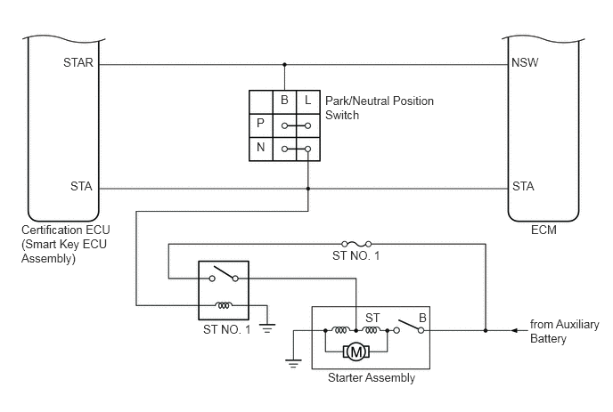
System Diagram [08/2021 - 07/2022]

  1. SMART ACCESS SYSTEM WITH PUSH-BUTTON START (for Start Function, Gasoline Model) 
    GTY1087532Courtesy of © TOYOTA, LICENSE AGREEMENT TMS1002
    GTY1087723Courtesy of © TOYOTA, LICENSE AGREEMENT TMS1002
    GTY805961Courtesy of © TOYOTA, LICENSE AGREEMENT TMS1002
    GTY834674Courtesy of © TOYOTA, LICENSE AGREEMENT TMS1002
  2. SMART ACCESS SYSTEM WITH PUSH-BUTTON START (for Entry Function, Gasoline Model) 

    Refer to SYSTEM DIAGRAM [08/2021 - 07/2022]