LEMON Manuals: Even more car manuals for everyone: 1960-2025
Home >> Mazda >> 2004 >> MX-5 Miata Base, Automatic >> Repair and Diagnosis >> Engine Performance >> Testing & Diagnosis >> Engine Control System >> Control System Diagram [BP With TC]
April 5, 2026: LEMON Manuals is launched! Read the announcement.

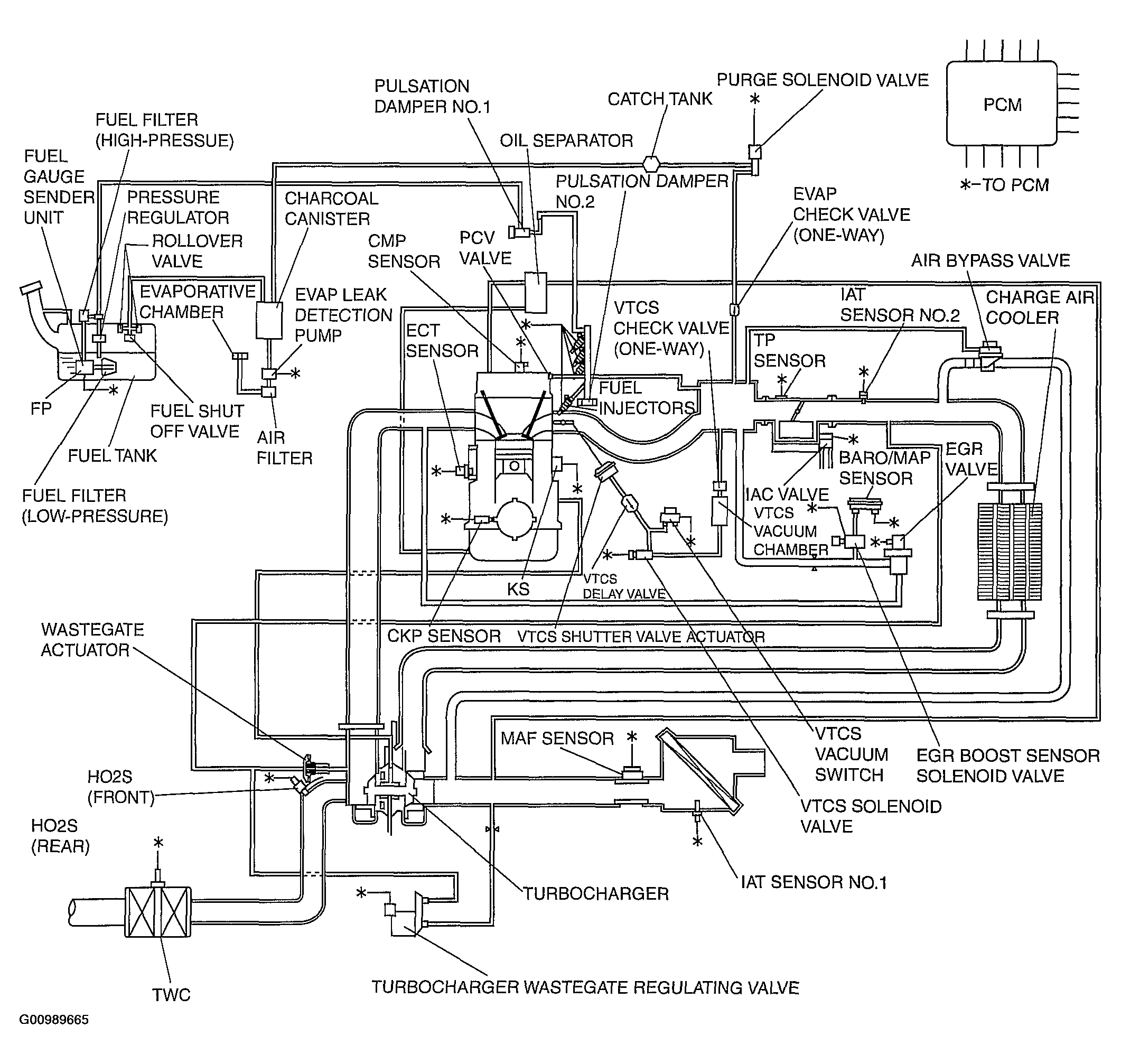
Control System Diagram [BP With TC]

Fig 1: Identifying Control System Diagram [BP With TC]
G00989665Courtesy of MAZDA MOTORS CORP.