LEMON Manuals: Even more car manuals for everyone: 1960-2025
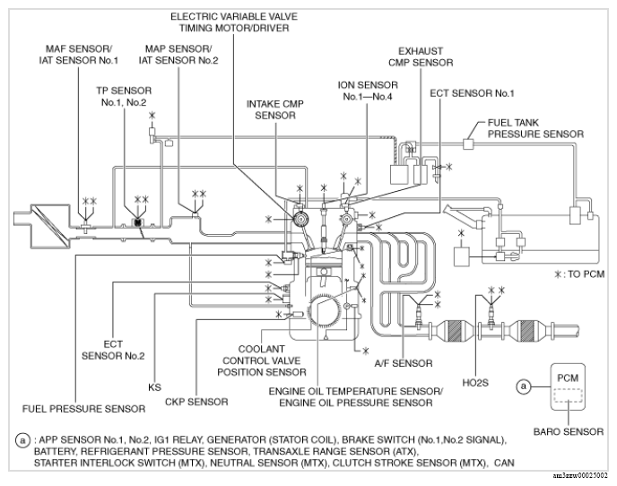
Home >> Mazda >> 2019 >> 3 Base, 4D Sedan >> Repair and Diagnosis >> Engine Performance >> Engine Control Systems >> Engine Control System (VIN L) >> Control System Diagram >> U.S.A. and CANADA
April 5, 2026: LEMON Manuals is launched! Read the announcement.

U.S.A. and CANADA

G13175423Courtesy of MAZDA MOTORS CORP.