LEMON Manuals: Even more car manuals for everyone: 1960-2025
Home >> Mitsubishi >> 1985 >> Starion ESI >> Repair and Diagnosis >> Engine Performance >> System >> ECI CEC System >> Operation >> Data Sensors Operation >> Intake Air Temperature Sensor Operation
April 5, 2026: LEMON Manuals is launched! Read the announcement.

Intake Air Temperature Sensor Operation

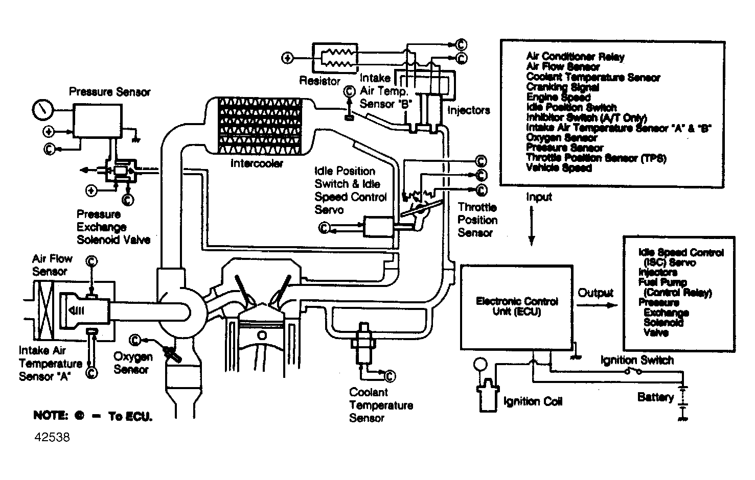
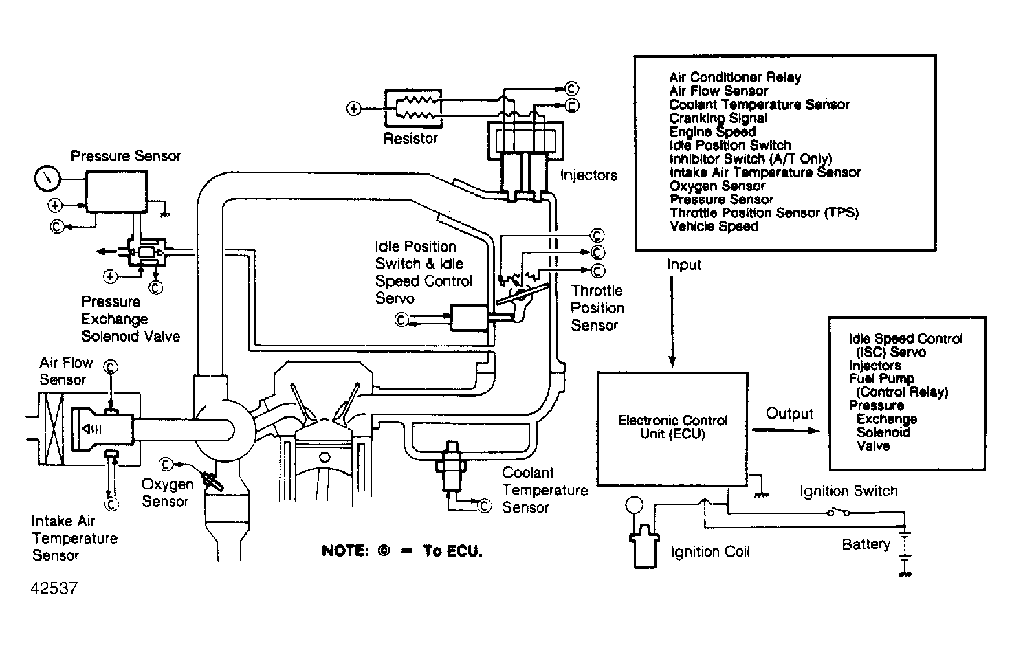
This sensor is mounted to modulator located the in air cleaner, as a component part of airflow sensor. The sensor measures temperature of incoming air, supplying air density information to the ECU. The ECU uses air temperature sensor information for controlling fuel delivery. On Conquest and Starion intercooled models, an intake air temperature sensor "B" has been installed to air intake pipe to obtain optimum air-fuel mixture according to intake air temperatures when engine is operating under high load.

Fig 1: Conquest & Starion ECI System
G42537
Fig 2: Intercooled Turbo & ESI Intercooled Turbo ECI System
G42538