LEMON Manuals: Even more car manuals for everyone: 1960-2025
Home >> Mitsubishi >> 1989 >> Precis Base >> Repair and Diagnosis >> Engine Mechanical >> Engine Cooling Fan >> System Testing >> STARION
April 5, 2026: LEMON Manuals is launched! Read the announcement.

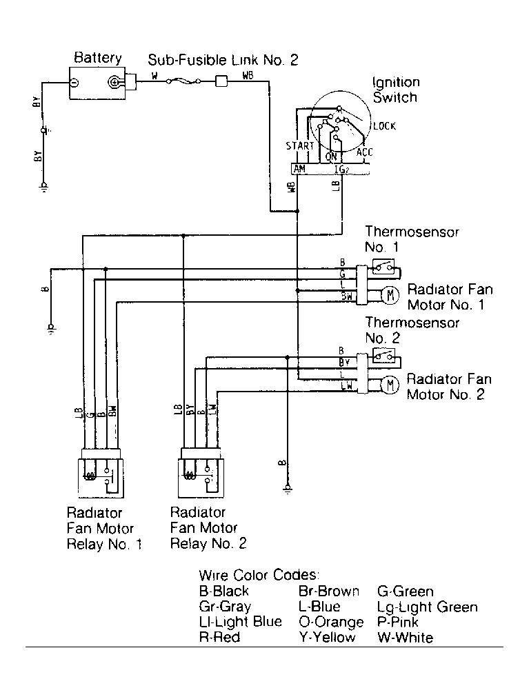
System Testing: STARION

  1. With ignition on and engine coolant temperature greater than 185°F (85°C), thermosensor No. 1 completes the ground. This closes the contacts on radiator fan motor relay No. 1 and provides current to the radiator fan motor No. 1.
  2. When engine coolant temperature reaches 212°F (100°C), thermosensor No. 2 completes the ground, closing the contacts on radiator fan motor relay No. 2 and provides current to the radiator fan motor No. 2. See Figure .