LEMON Manuals: Even more car manuals for everyone: 1960-2025
Home >> Mitsubishi >> 1990 >> Precis Base, Standard >> Repair and Diagnosis >> Electrical >> Charging Systems >> Alternator & Regulator >> Description
April 5, 2026: LEMON Manuals is launched! Read the announcement.

Alternator & Regulator: Description

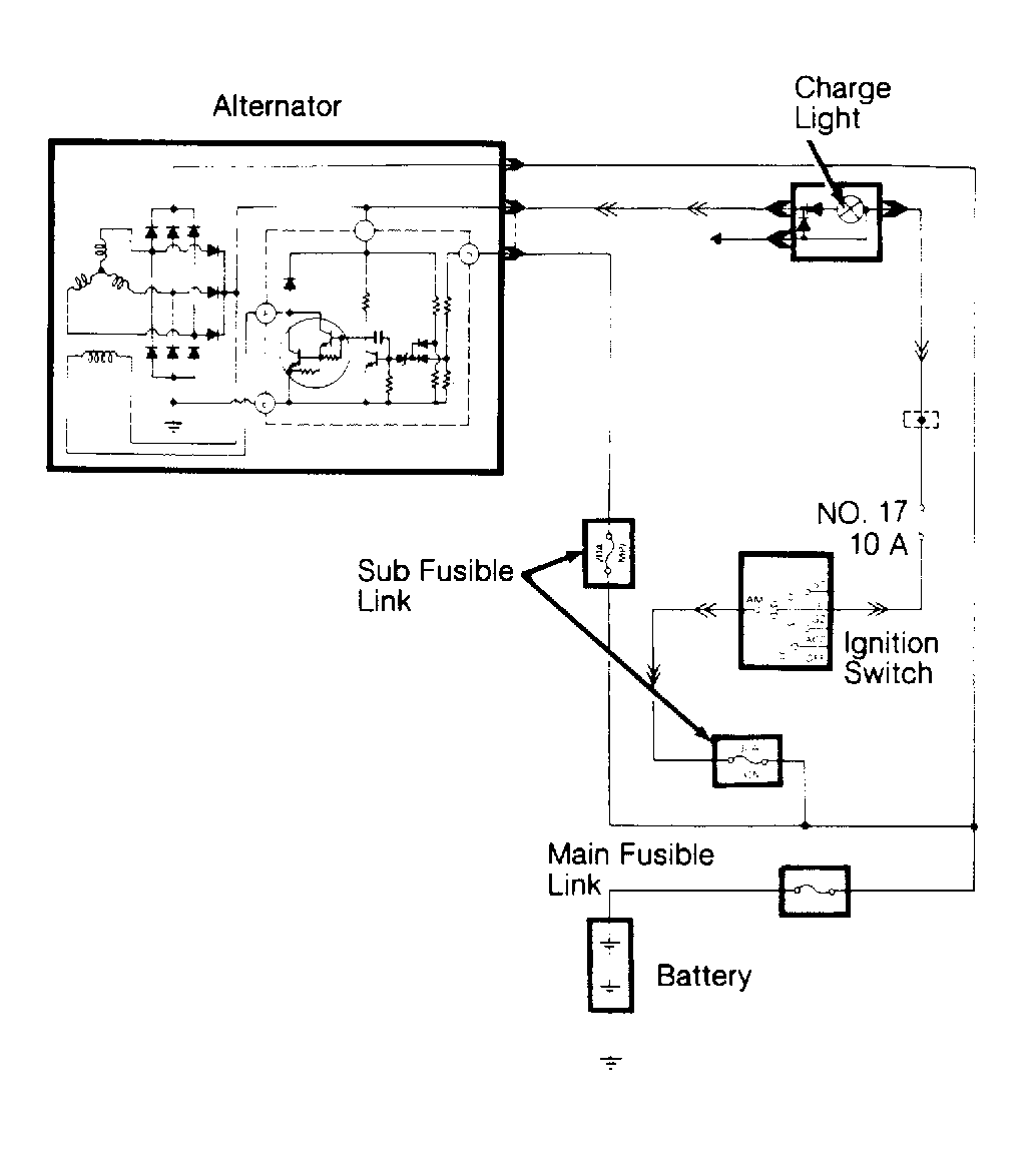
Mitsubishi alternators are conventional 3-phase, self-rectifying type units containing 6 diodes (3 positive and 3 negative) which are used to rectify current. A case-mounted Integrated Circuit (IC) voltage regulator is used on all models.

Alternator relay or resistor with diode is used to ensure charging of the battery even if charging indicator light is defective.

Fig 1: Charging System Wiring Schematic (Mirage)
G90D08757Courtesy of MITSUBISHI MOTOR SALES OF AMERICA.
Fig 2: Charging System Wiring Schematic (Galant & Eclipse)
G91H00013Courtesy of MITSUBISHI MOTOR SALES OF AMERICA.
Fig 3: Charging System Wiring Schematic (Montero)
G91E00016Courtesy of MITSUBISHI MOTOR SALES OF AMERICA.
Fig 4: Charging System Wiring Schematic (Pickup)
G91F00012Courtesy of MITSUBISHI MOTOR SALES OF AMERICA.
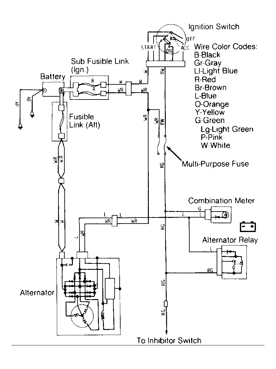
Fig 5: Charging System Wiring Schematic (Precis)
G91C00015Courtesy of MITSUBISHI MOTOR SALES OF AMERICA.
Fig 6: Charging System Wiring Schematic (Sigma )
G91J00014Courtesy of MITSUBISHI MOTOR SALES OF AMERICA.
Fig 7: Charging System Wiring Schematic (Van/Wagon)
G90A08765Courtesy of MITSUBISHI MOTOR SALES OF AMERICA.