LEMON Manuals: Even more car manuals for everyone: 1960-2025
Home >> Mitsubishi >> 1991 >> Eclipse Base, Standard >> Repair and Diagnosis >> Engine Performance >> System >> Engine Controls - Tests W/Codes >> Test Charts - 1.6L >> NS-1: Testing Ignition Circuit
April 5, 2026: LEMON Manuals is launched! Read the announcement.

NS-1: Testing Ignition Circuit

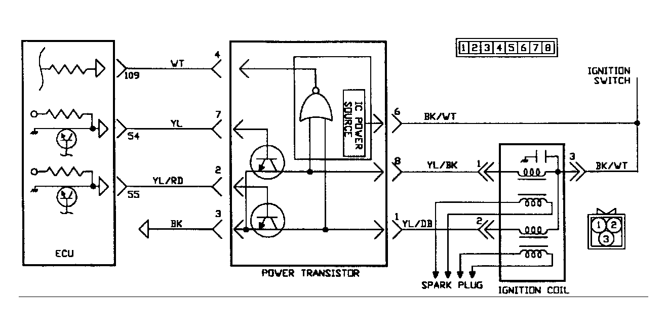
Fig 1: Circuit Diagram NS-1 (1.6L)
G90J15395
Fig 2: Flow Chart NS-1 (1.6L)
G90I15469
Fig 3: Circuit Diagram NS-1 (1.6L)
G90A15396
Fig 4: Flow Chart NS-1 (1.6L) (1 of 4)
G90G19915
Fig 5: Flow Chart NS-1 (1.6L) (2 of 4)
G90H19916
Fig 6: Flow Chart NS-1 (1.6L) (3 of 4)
G90I19917
Fig 7: Flow Chart NS-1 (1.6L) (4 of 4)
G90J19918