LEMON Manuals: Even more car manuals for everyone: 1960-2025
Home >> Mitsubishi >> 1992 >> 3000GT Base, Automatic >> Repair and Diagnosis >> Engine Performance >> System >> Engine Controls - Tests W/Codes >> Code Charts - DOHC >> NS-3: Code 22, Testing Crank Angle Sensor
April 5, 2026: LEMON Manuals is launched! Read the announcement.

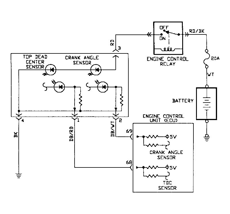
NS-3: Code 22, Testing Crank Angle Sensor

Fig 1: Test NS-3 Schematic - Code 22 - DOHC Testing Crank Angle Sensor
G92C26320
Fig 2: Test NS-3 Flow Chart - Code 22 - DOHC (1 Of 2) Testing Crank Angle Sensor
G92D26321
Fig 3: Test NS-3 Flow Chart - Code 22 - DOHC (2 Of 2) Testing Crank Angle Sensor
G92E26322