LEMON Manuals: Even more car manuals for everyone: 1960-2025
Home >> Mitsubishi >> 1992 >> 3000GT Base, Standard >> Repair and Diagnosis >> Engine Performance >> System >> Engine Controls - Tests W/Codes >> Code Charts - SOHC >> NS-3: Code 22, Testing Crank Angle Sensor
April 5, 2026: LEMON Manuals is launched! Read the announcement.

NS-3: Code 22, Testing Crank Angle Sensor

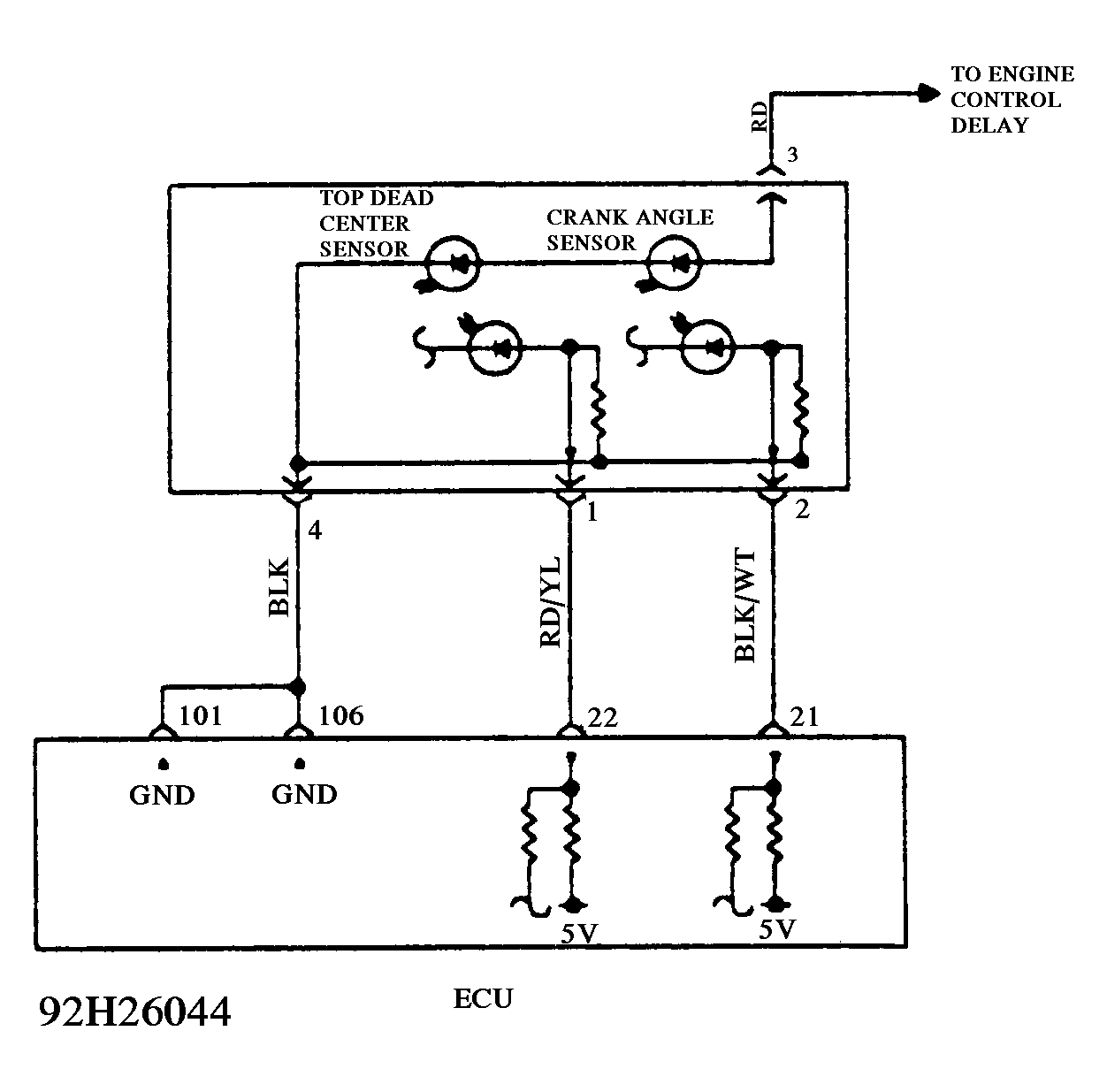
Fig 1: Test NS-3 Schematic - Code 22 - SOHC Testing Crank Angle Sensor
G92H26044
Fig 2: Test NS-3 Flow Chart - Code 22 - SOHC Testing Crank Angle Sensor
G92I26045