LEMON Manuals: Even more car manuals for everyone: 1960-2025
Home >> Mitsubishi >> 1993 >> Eclipse Base, Automatic >> Repair and Diagnosis >> Engine Performance >> System >> Engine Controls - Tests W/Codes >> Diagnostic Tests >> Code 72: Traction Control Vent Solenoid
April 5, 2026: LEMON Manuals is launched! Read the announcement.

Code 72: Traction Control Vent Solenoid

NOTE: For component terminal identification, see TERMINAL IDENTIFICATION  . For wiring diagrams, see WIRING DIAGRAMS article in this section.
  1. Turn ignition switch to ON position. Using a scan tester, actuate ventilation solenoid. With solenoid actuated, operating noise should be heard. If operating noise is not heard, go to next step. If operating noise is heard, go to step 4.
  2. Disconnect ventilation solenoid and fuel injection relay connectors. Using DVOM, check for continuity between ventilation solenoid connector terminal No. 1 and fuel injection relay connector terminal No. 5. If continuity does not exist, repair wiring harness as necessary. If continuity exists, go to next step.
  3. Disconnect ECM connector. Ground ECM connector terminal No. 105. Check continuity between chassis ground and ventilation solenoid connector terminal No. 2. If continuity does not exist, repair wiring harness as necessary. If continuity exists, check solenoid vacuum. Go to next step.
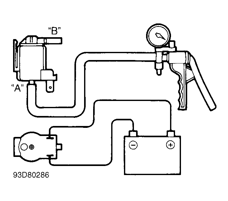
  4. Remove vacuum hoses from solenoid. Ensure solenoid harness connector is disconnected. Connect a vacuum pump to solenoid nipple "A". Use jumper wires to connect battery voltage to solenoid terminals. See Fig 1 . With vacuum applied, nipple "B" unplugged, and negative jumper wire connected, solenoid should hold vacuum.
    Fig 1: Testing Traction Control Vent Solenoid
    G93D80286Courtesy of MITSUBISHI MOTOR SALES OF AMERICA
  5. With vacuum applied, nipple "B" unplugged, and negative jumper wire disconnected, solenoid should not hold vacuum. With vacuum applied, nipple "B" plugged, and negative jumper wire disconnected, solenoid should hold vacuum.
  6. If solenoid tests as described, check resistance between solenoid terminals. If resistance is not 36-44 ohms at 68°F (20°C), replace solenoid. If resistance is as specified, go to CODE 71: TRACTION CONTROL VACUUM SOLENOID  .