LEMON Manuals: Even more car manuals for everyone: 1960-2025
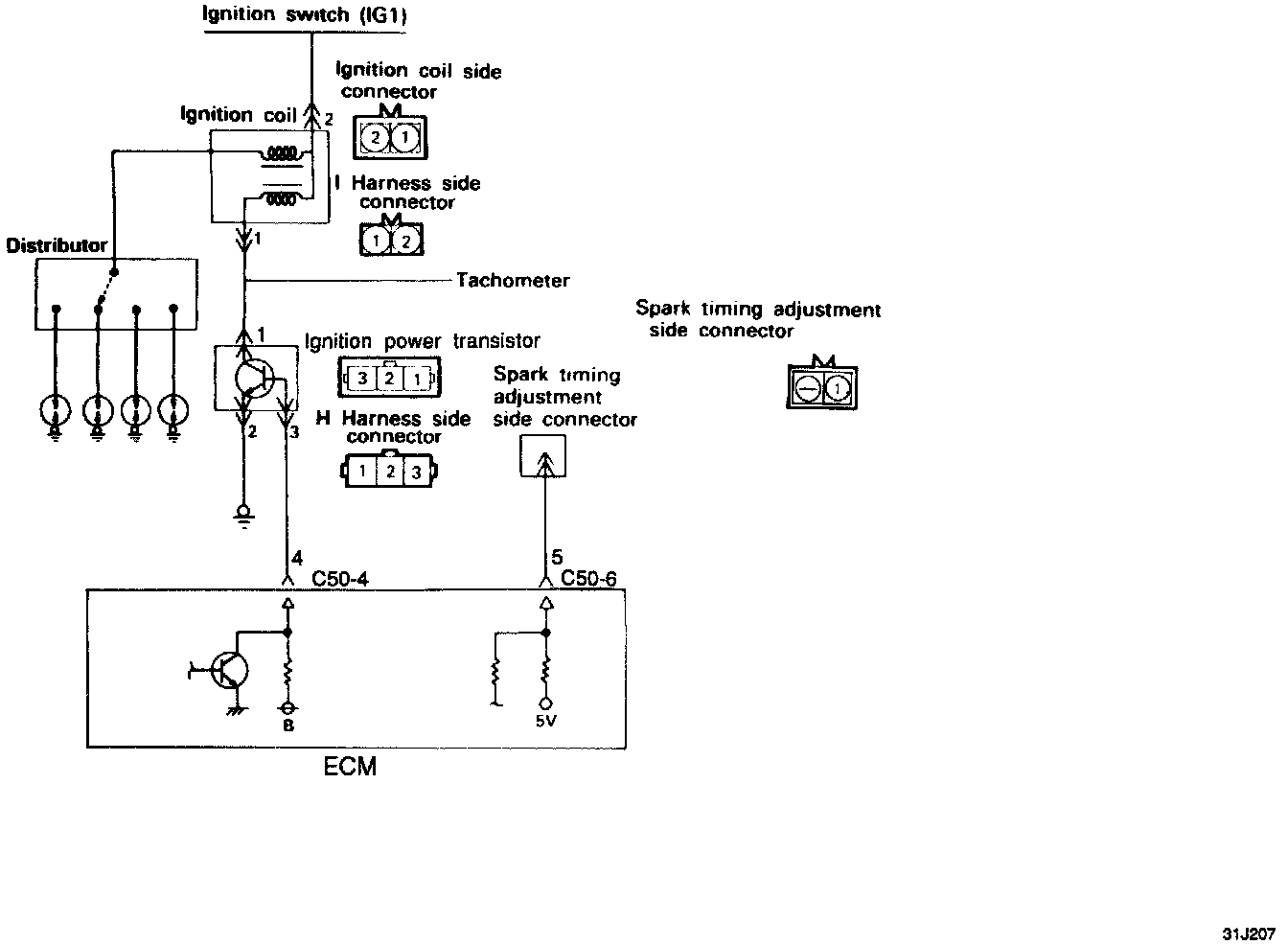
Home >> Mitsubishi >> 1994 >> Precis L4-1468cc 1.5L SOHC >> Repair and Diagnosis >> Diagrams >> Electrical Diagrams >> Powertrain Management >> Ignition System >> Ignition Control Module
April 5, 2026: LEMON Manuals is launched! Read the announcement.

Ignition Control Module