LEMON Manuals: Even more car manuals for everyone: 1960-2025
Home >> Mitsubishi >> 2005 >> Endeavor XLS, AWD >> Repair and Diagnosis >> Brakes >> Traction Control >> Traction Control/Active Skid Control System >> General Information >> Active Skid Control System Operation >> When The Abs Fluid Pressure Is Holding >> Notes
April 5, 2026: LEMON Manuals is launched! Read the announcement.

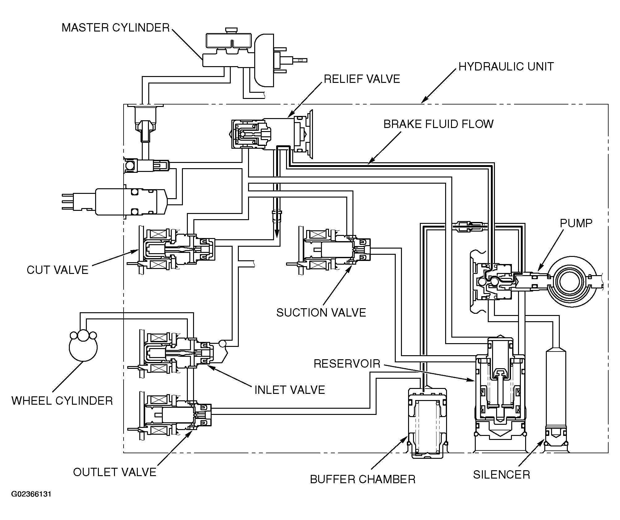
When The Abs Fluid Pressure Is Holding: Notes

The system closes the inlet solenoid valve and the outlet solenoid valve to hold the brake fluid pressure in the wheel cylinders.

Fig 1: Operation Diagram - ABS Fluid Pressure Holding
G02366131Courtesy of MITSUBISHI MOTOR SALES OF AMERICA.