LEMON Manuals: Even more car manuals for everyone: 1960-2025
Home >> Mitsubishi >> 2005 >> Lancer Evolution L4-2.0L DOHC Turbo >> Repair and Diagnosis >> Powertrain Management >> Emission Control Systems >> Service and Repair
April 5, 2026: LEMON Manuals is launched! Read the announcement.

Emission Control Systems: Service and Repair

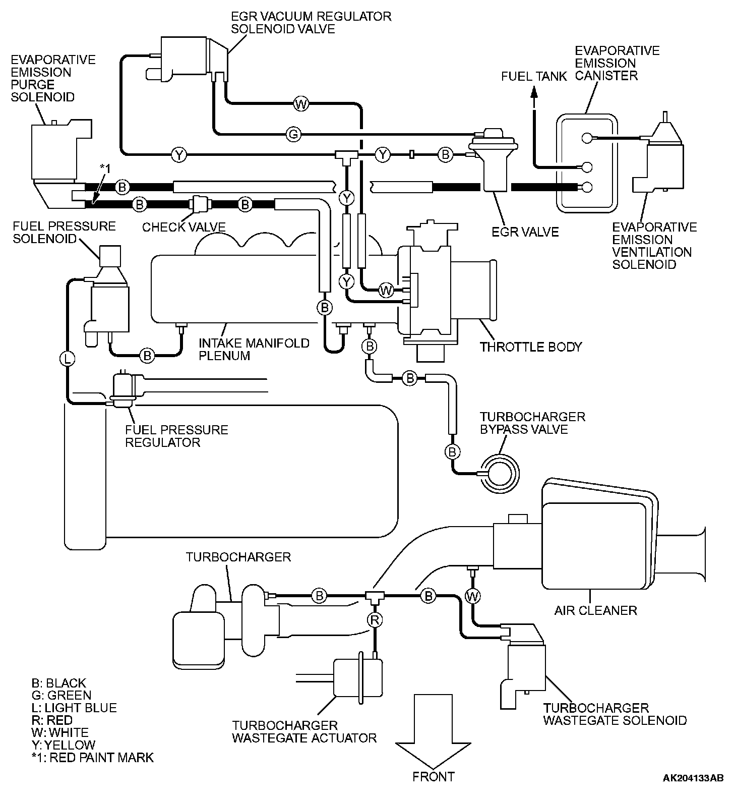
Vacuum Hoses Routing:




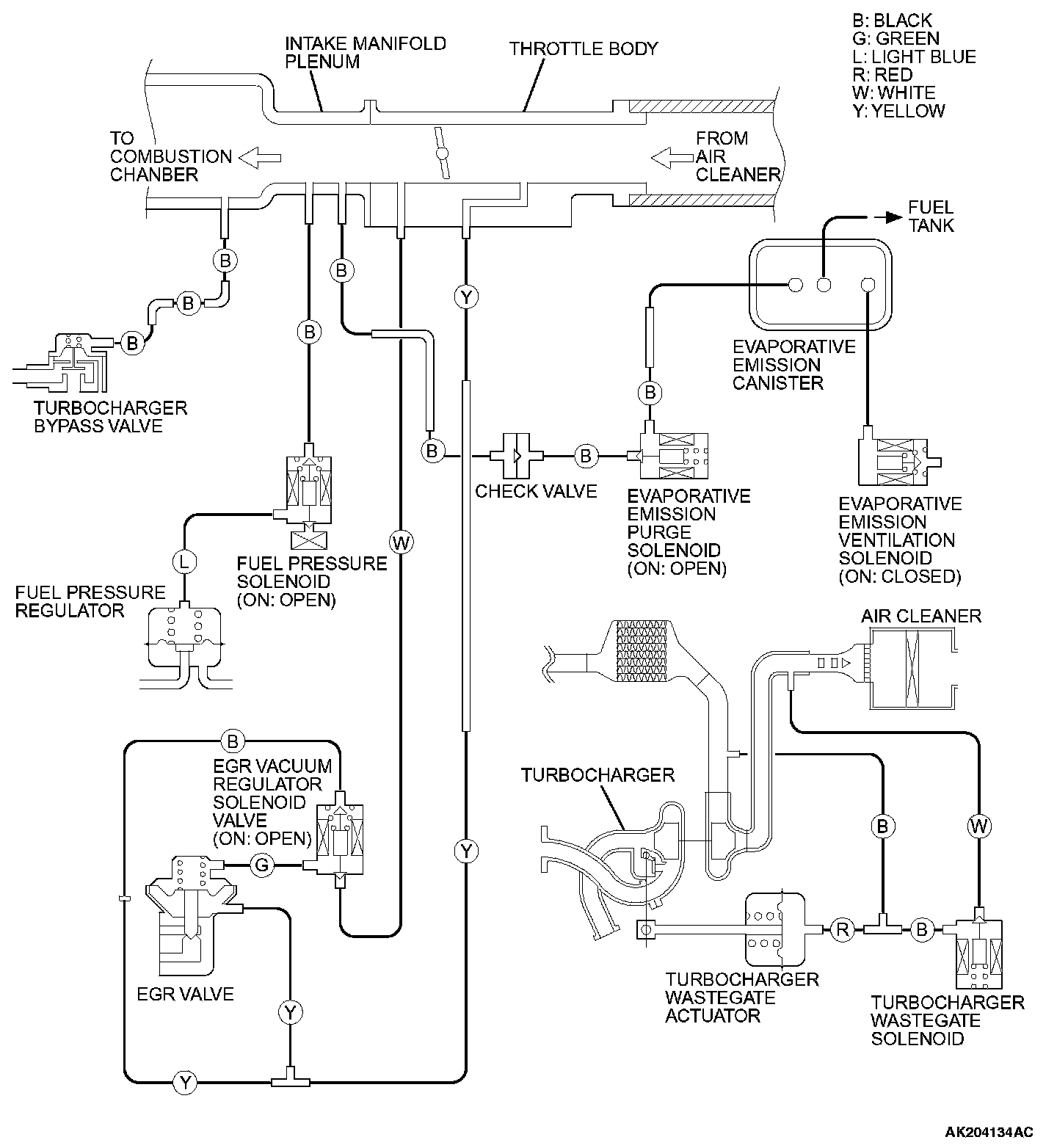
Vacuum Circuit Diagram:






VACUUM HOSE INSTALLATION
1. When connecting the vacuum hoses, they should be securely inserted onto the nipples.
2. Connect the hoses correctly, using the VACUUM HOSE ROUTING diagram as a guide.

VACUUM HOSE CHECK
1. Using the VACUUM HOSE ROUTING diagram as a guide, check that the vacuum hoses are correctly connected.
2. Check the connection of the vacuum hoses, (removed, loose, etc.) and confirm that there are no sharp bends or damage.