LEMON Manuals: Even more car manuals for everyone: 1960-2025
Home >> Mitsubishi >> 2005 >> Lancer Evolution >> Repair and Diagnosis (Single Page) >> Heating, Ventilation & A/C (HVAC) >> HVAC Control Systems >> Heater, Air Conditioning & Ventilation -- Evolution >> Manual A/C Diagnosis >> Symptom Procedures >> INSPECTION PROCEDURE 10: Condenser Fan does not Operate. >> Notes
April 5, 2026: LEMON Manuals is launched! Read the announcement.

INSPECTION PROCEDURE 10: Condenser Fan does not Operate.: Notes

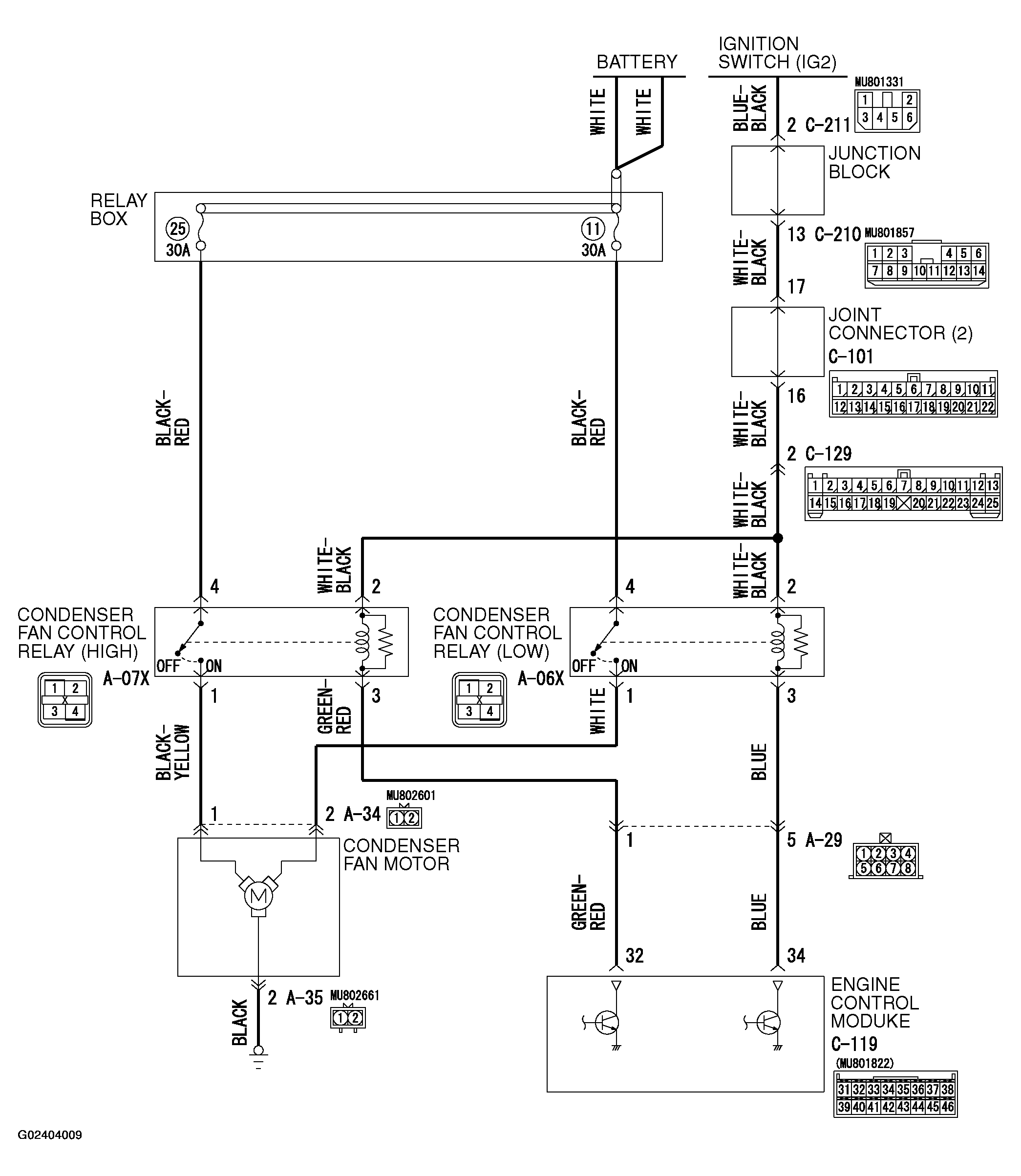
Fig 1: Condenser Fan Motor - Circuit Diagram
G02404009Courtesy of MITSUBISHI MOTOR SALES OF AMERICA.
Fig 2: Identifying Connector Terminal Of C-210 And C-211
G02404010Courtesy of MITSUBISHI MOTOR SALES OF AMERICA.