LEMON Manuals: Even more car manuals for everyone: 1960-2025
Home >> Mitsubishi >> 2005 >> Lancer Evolution >> Repair and Diagnosis >> External Pages >> Different variant/trim >> Section 26 (Overhaul) >> Transaxle >> Disassembly And Assembly >> Assembly
April 5, 2026: LEMON Manuals is launched! Read the announcement.

Disassembly And Assembly: Assembly

WARNING: This page is about a different variant/trim than selected.
CAUTION:
  • Do not reuse the gasket, O-ring, oil seal. Always replace with a new one when assembling.
  • Do not use grease. Use petroleum jelly (i.e. Vaseline).
  • Apply ATF to friction components, rotating parts, and sliding parts before installation. Immerse new clutch discs or brake discs in ATF for at least two hours before assembling them.
  • When replacing a bushing, replace the assembly which it belongs to.
  • Do not use cloth gloves or shop towels during assembly. Use nylon cloth or other lint-free material.
  1. Install special tool MD998412 in the installation screw hole of the transfer drive gear bearing located in the transaxle case. Using this as a guide, install the transfer drive gear bearing and gear in the transaxle case.
    Fig 1: Installing Transfer Drive Gear Bearing & Gear
    G02413775Courtesy of MITSUBISHI MOTOR SALES OF AMERICA.
  2. Tighten the mounting bolts (seven pieces) of the transfer drive gear bearing to the specified torque.
    • Tightening torque: 
      • 34 +/- 2 N.m (25+/- 1 ft-lb) 
    Fig 2: Tightening Mounting Bolts (Seven) Of Transfer Drive Gear Bearing
    G02413776Courtesy of MITSUBISHI MOTOR SALES OF AMERICA.
  3. Install the low-reverse brake piston, return spring, and spring retainer into the transaxle case.
    Fig 3: Installing Low-Reverse Brake Piston, Return Spring, And Spring Retainer Into Transaxle Case
    G02413777Courtesy of MITSUBISHI MOTOR SALES OF AMERICA.
  4. Fit a new O-ring into the groove of one-way clutch inner race.
    Fig 4: Fitting O-Ring Into Groove Of One-Way Clutch Inner Race
    G02413778Courtesy of MITSUBISHI MOTOR SALES OF AMERICA.
  5. Check the placement of the identification notches in the one-way clutch inner race. Install the one-way clutch inner race to the transfer drive gear bearing so that the notches fall along the A - A line.
    Fig 5: Installing One-Way Clutch Inner Race
    G02413779Courtesy of MITSUBISHI MOTOR SALES OF AMERICA.
  6. Put the snap ring on the inner race.
  7. Set special tools MD998903 and MD998924 as shown, and then compress the one-way clutch inner race and install the snap ring.
    Fig 6: Compressing One-Way Clutch Inner Race
    G02413780Courtesy of MITSUBISHI MOTOR SALES OF AMERICA.
  8. Install the wave spring onto the low-reverse brake piston.
    Fig 7: Installing Wave Spring Onto Low-Reverse Brake Piston
    G02413781Courtesy of MITSUBISHI MOTOR SALES OF AMERICA.
  9. Install the brake discs, brake plates and snap ring as shown in the figure.
    NUMBER OF BRAKE DISCS AND PLATES

    Model  Brake disc  Brake plate 
    F4A4B-1 4* 5
    F4A4B-4 5* 6
    NOTE: Do not install the pressure plate at this time.
  10. Install special tool MB991631 on the brake disc.
  11. Install the reaction plate and the used snap ring.
  12. Move special tool MB991631 to measure the end play of reaction plate. Then replace the snap ring installed in step 11 to adjust the end play to standard value.
    • Standard value: 0-0.16 mm (0 - 0.0063 inch) 
    Fig 8: Measuring End Play of Reaction Plate (F4A4B-1)
    G02413782Courtesy of MITSUBISHI MOTOR SALES OF AMERICA.
    Fig 9: Measuring End Play of Reaction Plate (F4A4B-4)
    G02413783Courtesy of MITSUBISHI MOTOR SALES OF AMERICA.
  13. Install the brake discs (three pieces) and brake plates (two pieces) as shown in the figure.
    NOTE: Do not install the pressure plate at this time.
  14. Place special tool MB991631 on top of the brake disc in place of the pressure plate.
  15. Install the return spring, second brake piston and snap ring.
    Fig 10: Installing Return Spring, Second Brake Piston And Snap Ring (F4A4B-1)
    G02413784Courtesy of MITSUBISHI MOTOR SALES OF AMERICA.
    Fig 11: Installing Return Spring, Second Brake Piston And Snap Ring (F4A4B-4)
    G02413785Courtesy of MITSUBISHI MOTOR SALES OF AMERICA.
  16. Move special tool MB991631 and measure its movement.
    • Standard value of end play (Reference): 
    • 0.79 - 1.25 mm (0.0311 - 0.0492 inch) 
  17. Select a pressure plate whose thickness corresponds to the measured amount of movement from the following table.
    Fig 12: Setting up Dial Indicator to Measure Plate Movement
    G02413786Courtesy of MITSUBISHI MOTOR SALES OF AMERICA.
    Fig 13: Measuring Plate Movement for Second Brake (F4A4B-1)
    G02413787Courtesy of MITSUBISHI MOTOR SALES OF AMERICA.
    Fig 14: Measuring Plate Movement for Second Brake (F4A4B-4)
    G02413788Courtesy of MITSUBISHI MOTOR SALES OF AMERICA.
    PRESSURE PLATE FOR SECOND BRAKE

    MOVEMENT AMOUNT mm(in)  THICKNESS mm (in)  ID SYMBOL 
    0.6-0.8 (0.024-0.031) 1.6(0.063) L
    0.8-1.0 (0.031 - 0.039) 1.8(0.071) 1
    1.0-1.2 (0.039 - 0.047) 2.0 (0.079) 0
    1.2 -1.4 (0.047 - 0.055) 2.2 (0.087) 2
    1.4 -1.6(0.055 - 0.063) 2.4 (0.094) 4
    1.6-1.8(0.063-0.071) 2.6 (0.102) 6
  18. Turn the transaxle over so that the installation surface of the torque converter housing is facing up.

    Install special tool MD998913 in a dial gauge, and then move special tool MB991631 and measure its movement.

    • Standard value of end play (Reference): 
    • 1.35 - 1.81 mm (0.0531 - 0.0713 inch) < F4A4B-1 > 
    • 1.65 - 2.11 mm (0.0649 - 0.0831 inch) < F4A4B-4 > 
  19. Select a pressure plate whose thickness corresponds to the measured amount of movement from the table below.
    Fig 15: Setting up Dial Indicator with Special Tools MD998913 and MB991631
    G02413789Courtesy of MITSUBISHI MOTOR SALES OF AMERICA.
    Fig 16: Measuring Movement of Special Tool MB991631 for Pressure Plate For Low-Reverse Brake Selection (F4A4B-1)
    G02413790Courtesy of MITSUBISHI MOTOR SALES OF AMERICA.
    PRESSURE PLATE FOR LOW-REVERSE BRAKE(F4A4B-1)

    MOVEMENT AMOUNT mm (in)  THICKNESS mm (in)  ID SYMBOL 
    1.0-1.2(0.039 - 0.047) 1.6(0.063) L
    1.2-1.4(0.047 - 0.055) 1.8(0.071) 1
    1.4-1.6(0.055 - 0.063) 2.0(0.079) 0
    1.6-1.8 (0.063-0.71) 2.2(0.087) 2
    1.8-2.0 (0.071-0.079) 2.4 (0.094 4
    2.0-2.2(0.079 - 0.087) 2.6(0.102) 6
    2.2-2.4 (0.087-0.094) 2.8(0.110) 8
    2.4-2.6 (0.094 -0.102) 3.0 (0.118) D
    Fig 17: Measuring Movement of Special Tool MB991631 for Pressure Plate For Low-Reverse Brake Selection (F4A4B-4)
    G02413791Courtesy of MITSUBISHI MOTOR SALES OF AMERICA.
    PRESSURE PLATE FOR LOW-REVERSE BRAKE (F4A4B-4)

    MOVEMENT AMOUNT mm (in)  THICKNESS mm (in)  ID SYMBOL 
    1.3-1.5(0.051 - 0.059) 1.6 (0.063) L
    1.5-1.7(0.059 - 0.067) 1.8(0.071) 1
    1.7-1.9(0.067 - 0.075) 2.0(0.079) 0
    1.9-2.1(0.075 - 0.083) 2.2(0.087) 2
    2.1-2.3(0.083-0.091) 2.4(0.094) 4
    2.3-2.5(0.091 - 0.098) 2.6(0.102) 6
    2.5-2.7(0.098-0.106) 2.8 (0.110) 8
    2.7 -2.9 (0.106 -0.114) 3.0 (0.118) D
    CAUTION: If necessary, take the measurements in steps 9 to 18 after replacing the pressure plate, brake plate and brake disc.
  20. Remove all parts and special tools that were installed to take the measurements in steps 9 to 18. Remove and separate the pressure plate and snap ring chosen in steps 12, 16 and 18.
  21. Install the snap ring into the groove of transaxle case output shaft bore.
  22. Use special tools MB990930 and MB990938 to tap the output shaft bearing outer race in the transaxle case.
    Fig 18: Tapping Output Shaft Bearing Outer Race Into Transaxle Case
    G02413792Courtesy of MITSUBISHI MOTOR SALES OF AMERICA.
    CAUTION: Do not reuse the bolt, as it has had sealant applied.
  23. Tighten the mounting bolts of the output shaft bearing retainer to the specified torque.
    • Tightening torque: 
      • 29 +/- 2 N.m (21+/- 2 ft-lb) 
    Fig 19: Output Shaft Bearing Retainer Mounting Bolts
    G02413793Courtesy of MITSUBISHI MOTOR SALES OF AMERICA.
  24. Use special tool MD998350 to install the collar and taper roller bearing on the output shaft.
    Fig 20: Installing Collar And Taper Roller Bearing On Output Shaft
    G02413794Courtesy of MITSUBISHI MOTOR SALES OF AMERICA.
  25. Apply ATF to a new jam nut, and use special tools MB990607 and MB991625 to tighten the jam nut to the specified torque. Then turn back one turn, and tighten to the specified torque again.
    • Tightening torque: 170+/- 10 N.m (125+/- 7 ft-lb) 
    NOTE: The jam nut is reverse threaded.
    Fig 21: Tightening Jam Nut
    G02413795Courtesy of MITSUBISHI MOTOR SALES OF AMERICA.
  26. Move the output shaft to measure the end play and record the measurement value.
  27. Remove the parts that were installed in steps 22 to 25.
  28. Select a spacer whose thickness corresponds to the measured amount of movement from the following table.
    Fig 22: Measuring Output Shaft End Play
    G02413796Courtesy of MITSUBISHI MOTOR SALES OF AMERICA.
    SPACER FOR OUTPUT SHAFT

    MOVEMENT AMOUNT mm (in)  THICKNESS mm (in)  ID SYMBOL 
    1.81 -1.85(0.0713-0.0728) 1.88(0.0740) 88
    1.85-1.89(0.0728-0.0744) 1.92(0.0756) 92
    1.89-1.93(0.0744-0.0760) 1.96(0.0772) 96
    1.93-1.97(0.0760-0.0776) 2.00 (0.0787) 00
    1.97 - 2.01 (0.0776 - 0.0791) 2.04 (0.0803) 04
    2.01 - 2.05 (0.0791 - 0.0807) 2.08(0.0819) 08
    2.05 - 2.09 (0.0807 - 0.0823) 2.12(0.0835) 12
    2.09-2.13(0.0823-0.0839) 2.16(0.0850) 16
    2.13-2.17(0.0839-0.0854) 2.20 (0.0866) 20
    2.17 - 2.21 (0.0854 - 0.0870) 2.24 (0.0882) 24
    2.21 - 2.25 (0.0870 - 0.0886) 2.28 (0.0898) 28
    2.25 - 2.29 (0.0886 - 0.0902) 2.32(0.0913) 32
    2.29 - 2.33 (0.0902 - 0.0917) 2.36 (0.0929) 36
    2.33-2.37(0.0917-0.0933) 2.40 (0.0945) 40
    2.37 - 2.41 (0.0933 - 0.0949) 2.44(0.0961) 44
    2.41 - 2.45 (0.0949 - 0.0965) 2.48 (0.0976) 48
    2.45 - 2.49 (0.0965 - 0.0980) 2.52 (0.0992) 52
    2.49 - 2.53 (0.0980 - 0.0996) 2.56(0.1008) 56
    2.53 - 2.57 (0.0996 - 0.1012) 2.60(0.1024) 60
    2.57-2.61 (0.1012-0.1028) 2.64(0.1039) 64
    2.61 - 2.65 (0.1028 - 0.1043) 2.68(0.1055) 68
    2.65-2.69(0.1043-0.1059) 2.72(0.1071) 72
    2.69-2.73(0.1059-0.1075) 2.76(0.1087) 76
  29. Repeat steps  22 23 24 to  25 again, installing each part and using the appropriate adjustment spacer determined in step 28.
  30. Stake the jam nut with a punch (two places).
    Fig 23: Staking Jam Nut With A Punch
    G02413797Courtesy of MITSUBISHI MOTOR SALES OF AMERICA.
  31. Use special tools MB990931 and MB990938 to install the cap as shown in the illustration.
    Fig 24: Installing Cap
    G02413798Courtesy of MITSUBISHI MOTOR SALES OF AMERICA.
  32. Install the planetary carrier assembly.
    Fig 25: Installing Planetary Carrier Assembly
    G02413799Courtesy of MITSUBISHI MOTOR SALES OF AMERICA.
  33. Install the planetary reverse sun gear.
    Fig 26: Installing Planetary Reverse Sun Gear
    G02413800Courtesy of MITSUBISHI MOTOR SALES OF AMERICA.
  34. Install the wave spring on the low-reverse brake piston.
    Fig 27: Installing Wave Spring On Low-Reverse Brake Piston
    G02413801Courtesy of MITSUBISHI MOTOR SALES OF AMERICA.
  35. Install the pressure plate that was selected in step 19. Next, install brake discs and brake plates, one on top of the other.
    NUMBER OF BRAKE DISCS AND PLATES

    Model  Brake disc  Brake plate  Pressure plate 
    F4A4B-1 4 5 1
    F4A4B-4 5 6 1
    Fig 28: Installing Brake Discs And Brake Plates (F4A4B-1)
    G02413802Courtesy of MITSUBISHI MOTOR SALES OF AMERICA.
    Fig 29: Installing Brake Discs And Brake Plates (F4A4B-4)
    G02413803Courtesy of MITSUBISHI MOTOR SALES OF AMERICA.
  36. Install the snap ring.
    Fig 30: Installing Snap Ring
    G02413804Courtesy of MITSUBISHI MOTOR SALES OF AMERICA.
  37. Install the reaction plate.
    Fig 31: Installing Reaction Plate
    G02413805Courtesy of MITSUBISHI MOTOR SALES OF AMERICA.
  38. Install the snap ring that was selected in step 12.
    Fig 32: Installing Snap Ring
    G02413806Courtesy of MITSUBISHI MOTOR SALES OF AMERICA.
  39. Install brake discs (three pieces) and brake plates (two pieces), one on top of the other. Next, install the pressure plate that was selected in step 17.
    Fig 33: Installing Brake Discs
    G02413807Courtesy of MITSUBISHI MOTOR SALES OF AMERICA.
  40. Install the return spring and second brake piston.
    Fig 34: Installing Return Spring And Second Brake Piston
    G02413808Courtesy of MITSUBISHI MOTOR SALES OF AMERICA.
  41. Install the snap ring.
    Fig 35: Installing Snap Ring
    G02413809Courtesy of MITSUBISHI MOTOR SALES OF AMERICA.
    Fig 36: Identification Of Thrust Bearing, Thrust Races, And Thrust Washers
    G02413810Courtesy of MITSUBISHI MOTOR SALES OF AMERICA.
    Fig 37: Thrust Bearing, Thrust Races, And Thrust Washers Specification
    G02413811Courtesy of MITSUBISHI MOTOR SALES OF AMERICA.
    CAUTION: Be sure to install the thrust bearing in the correct direction as shown.
  42. Check the installation direction of the thrust bearing number 5, and install it on the hub of the planetary reverse sun gear.
    Fig 38: Checking Installation Direction Of Thrust Bearing Number 5
    G02413812Courtesy of MITSUBISHI MOTOR SALES OF AMERICA.
    CAUTION: Use care to install the thrust bearing in the proper direction.
  43. Attach thrust bearing number 6 to the inside of the overdrive clutch hub using petroleum jelly (Vaseline). Then install the assembly in the reverse and overdrive clutch.
    Fig 39: Attaching Thrust Bearing Number 6 To Inside Of Overdrive Clutch Hub Using Petroleum Jelly
    G02413813Courtesy of MITSUBISHI MOTOR SALES OF AMERICA.
    CAUTION: Be sure to install the thrust bearing in the correct direction as shown.
  44. Check the installation direction of thrust bearing number 7, and install it on the reverse clutch retainer.
    Fig 40: Checking Installation Direction Of Thrust Bearing Number 7
    G02413814Courtesy of MITSUBISHI MOTOR SALES OF AMERICA.
  45. Use special tool MB990938 to tap the input shaft rear bearing in the rear cover.
  46. Install the seal rings (four pieces) in the grooves of the rear cover.
    Fig 41: Tapping Input Shaft Rear Bearing In Rear Cover
    G02413815Courtesy of MITSUBISHI MOTOR SALES OF AMERICA.
  47. Measure the end play of the under drive sun gear by the following procedures:
    1. Install the thinnest thrust race number 8 [thickness 1.6 mm (0.063 inch); part number MD707267] on thrust bearing number 7.
    2. Install the rear cover on the transaxle case and tighten the bolts to the specified torque.
      • Tightening torque: 23+/- 3 N.m (17+/- 2 ft-lb) 
    3. Turn over the transaxle case so that the installation surface of the torque converter housing is facing up.
    4. Install the under drive clutch hub on the under drive sun gear.
    5. Measure end play of the underdrive sun gear and record the measurement value.
      • Standard value (Reference): 
        • 0.25 - 0.45 mm (0.0098 - 0.0177 inch) 
    6. After taking the measurement in steps (5), take out the installed parts in steps (1) through (4.)
    Fig 42: Measuring End Play Of Underdrive Sun Gear
    G02413816Courtesy of MITSUBISHI MOTOR SALES OF AMERICA.
  48. Install the O-rings (three pieces).
    Fig 43: Installing O-Rings
    G02413817Courtesy of MITSUBISHI MOTOR SALES OF AMERICA.
  49. Select a thrust race number 8 whose thickness corresponds to the measured values taken in step 47 from the table below. Install it on thrust bearing number 7.
    MEASUREMENT REFERENCE CHART

    MEASUREMENT VALUE mm (in)  THICKNESS mm (in) 
    0.3-0.4(0.012-0.016) 1.6(0.063)
    0.4-0.5(0.016-0.020) 1.7(0.067)
    0.5-0.6(0.020 - 0.024) 1.8(0.071)
    0.6-0.7(0.024 - 0.028) 1.9(0.075)
    0.7-0.8(0.028-0.031) 2.0(0.079)
    0.8-0.9(0.031 - 0.035) 2.1(0.083)
    0.9-1.0(0.035 - 0.039) 2.2(0.087)
    1.0-1.1(0.039 - 0.043) 2.3(0.091)
    1.1 -1.2(0.043 - 0.047) 2.4(0.094)
    1.2-1.3(0.047-0.051) 2.5(0.098)
    1.3-1.4(0.051 - 0.055) 2.6(0.102)
  50. Apply a 2 mm (0.08 inch) diameter bead of sealant (Mitsubishi genuine part number MD974421 or equivalent) to the illustrated position of the rear cover.
    NOTE: Be sure to install the case quickly while the sealant is wet (within 15 minutes). Leaks will occur if the rear cover is installed after the sealant dries.
    Fig 44: Applying 2 mm (0.08 Inch) Diameter Bead Of Sealant (Mitsubishi Genuine Part Number MD974421 Or Equivalent)
    G02413818Courtesy of MITSUBISHI MOTOR SALES OF AMERICA.
  51. Install the rear cover, and tighten its mounting bolts to the specified torque.
    • Tightening torque: 23+/- 3 N.m (17+/- 2 ft-lb) 
    NOTE: After installation, keep the sealed area away from ATF for approximately one hour.
    Fig 45: Installing Rear Cover
    G02413819Courtesy of MITSUBISHI MOTOR SALES OF AMERICA.
  52. Install the parking pawl, spacer, and spring. Then insert the parking pawl shaft.
    Fig 46: Installing Parking Pawl, Spacer, And Spring
    G02413820Courtesy of MITSUBISHI MOTOR SALES OF AMERICA.
  53. Install the parking roller support, and then insert the parking roller support shafts (two pieces).
    Fig 47: Installing Parking Roller Support
    G02413821Courtesy of MITSUBISHI MOTOR SALES OF AMERICA.
  54. Install the underdrive clutch hub to the underdrive sun gear.
    Fig 48: Installing Underdrive Clutch Hub To Underdrive Sun Gear
    G02413822Courtesy of MITSUBISHI MOTOR SALES OF AMERICA.
    CAUTION: Be sure to install the thrust bearing in the correct direction as shown.
  55. Check the installation direction of thrust bearing number 2, and install it on the underdrive clutch hub.
    Fig 49: Checking Installation Direction Of Thrust Bearing Number 2
    G02413823Courtesy of MITSUBISHI MOTOR SALES OF AMERICA.
  56. Hold the input shaft, and install the underdrive clutch.
    Fig 50: Installing Input Shaft & Underdrive Clutch
    G02413824Courtesy of MITSUBISHI MOTOR SALES OF AMERICA.
  57. Place two beads of solder [each 10 mm (0.39 inch) in length, 3.5 mm (0.14 inch) in diameter] on the underdrive clutch retainer as shown in the illustration.
    Fig 51: Placing Two Beads Of Solder
    G02413825Courtesy of MITSUBISHI MOTOR SALES OF AMERICA.
  58. Install special tool MD998412 as shown.
  59. Install the oil pump to the transaxle case.
    NOTE: Do not install the oil pump gasket at this time.
  60. Tighten the six oil pump mounting bolts to the specified torque.
    • Tightening torque: 29+/- 2 N.m (21+/- 2 ft-lb) 
    Fig 52: Installing Oil Pump to Transaxle Case
    G02413826Courtesy of MITSUBISHI MOTOR SALES OF AMERICA.
  61. Remove the oil pump mounting bolts.
  62. Using special tools MD998333, remove the oil pump and the crushed solders.
    Fig 53: Removing Oil Pump And Crushed Solder Beads
    G02413827Courtesy of MITSUBISHI MOTOR SALES OF AMERICA.
  63. Use a micrometer to measure the thickness of the crushed solder beads and record the measured value.
  64. Select a thrust washer number 1 whose thickness corresponds to the measured value from table below.
    Fig 54: Measuring Thickness Of Crushed Solder Beads
    G02413828Courtesy of MITSUBISHI MOTOR SALES OF AMERICA.
    MEASUREMENT REFERENCE CHART

    MEASUREMENT VALUE mm (in)  THICKNESS mm (in)  ID SYMBOL 
    2.25 - 2.45 (0.089 - 0.096) 1.8(0.071) 18
    2.45 - 2.65 (0.096-0.104) 2.0 (0.079) 20
    2.65 - 2.85 (0.104-0.112) 2.2 (0.087) 22
    2.85-3.05(0.112 -0.120) 2.4 (0.094) 24
    3.05 - 3.25 (0.120-0.128) 2.6(0.102) 26
    3.25 - 3.45 (0.128-0.136) 2.8(0.110) 28
  65. Install thrust washer number 1 that was selected in step 64 on the underdrive clutch retainer.
    Fig 55: Installing Thrust Washer
    G02413829Courtesy of MITSUBISHI MOTOR SALES OF AMERICA.
  66. Install special tool MD998412 as shown.
  67. Install the new oil pump gasket on the transaxle case.
  68. Install the oil pump and tighten the six mounting bolts to the specified torque.
    • Tightening torque: 29+/- 2 N.m (21+/- 2 ft-lb) 
    Fig 56: Installing Oil Pump
    G02413830Courtesy of MITSUBISHI MOTOR SALES OF AMERICA.
  69. Make sure that the input shaft end play meet's the standard value.
    • Standard value: 0.70 - 1.45 mm (0.028 - 0.057 inch) 
    Fig 57: Measuring Input Shaft End Play
    G02413831Courtesy of MITSUBISHI MOTOR SALES OF AMERICA.
  70. Install the oil filter.
    Fig 58: Installing Oil Filter
    G02413832Courtesy of MITSUBISHI MOTOR SALES OF AMERICA.
  71. Use special tools MB990935 and MB990938 to tap the differential bearing outer race in the transaxle case.
    Fig 59: Tapping Differential Bearing Outer Race In Transaxle Case
    G02413833Courtesy of MITSUBISHI MOTOR SALES OF AMERICA.
  72. Install the differential.
    Fig 60: Installing Differential
    G02413834Courtesy of MITSUBISHI MOTOR SALES OF AMERICA.
  73. Place two beads of solder [each 10 mm (0.39 inch) in length, 3 mm (0.12 inch) in diameter] on the torque converter housing as shown in the illustration.
    Fig 61: Placing Two Beads Of Solder On Torque Converter Housing
    G02413835Courtesy of MITSUBISHI MOTOR SALES OF AMERICA.
  74. Use special tools MB990935 and MB990938 to press the differential bearing outer race into the torque converter housing.
    Fig 62: Pressing Differential Bearing Outer Race Into Torque Converter Housing
    G02413836Courtesy of MITSUBISHI MOTOR SALES OF AMERICA.
  75. stall the torque converter housing to the transaxle case without applying sealant. Tighten its mounting bolts to the specified torque.
    • Tightening torque: 48+/- 6 N.m (36+/- 4 ft-lb) 
  76. Loosen all the bolts, and remove the torque converter housing. Then remove the outer race and the crushed solders.
    Fig 63: Removing Torque Converter Housing
    G02413837Courtesy of MITSUBISHI MOTOR SALES OF AMERICA.
  77. Use a micrometer to measure the thickness of the crushed solder beads and record the measured value. Add 0.045 to 0.105 mm (0.0018 to 0.0041 inch)* to the measured value and select a spacer with the corresponding thickness. Adjustment spacer sizes are all listed on P.23C-82. Select the most suitable one from among those listed.
    NOTE: * Is the thickness for the differential case preload.
    Fig 64: Measuring Thickness Of Crushed Solder Beads
    G02413838Courtesy of MITSUBISHI MOTOR SALES OF AMERICA.
  78. Install the spacer selected in step 77 to the torque converter housing.
  79. Use special tools MB990935 and MB990938 to press the outer race into housing.
    Fig 65: Pressing Outer Race Into Housing
    G02413839Courtesy of MITSUBISHI MOTOR SALES OF AMERICA.
  80. Apply a 2 mm (0.08 inch) diameter bead of sealant (Mitsubishi genuine part number MD974421 or equivalent) to the torque converter housing in the area shown.
    NOTE: Be sure to install the case quickly while the sealant is wet (with 15 minutes). Leaks will occur if the rear cover is installed after the sealant dries.
    NOTE: After installation, keep the sealed area away from ATF for approximately one hour.
    Fig 66: Applying Bead Of Sealant To Torque Converter Housing
    G02413840Courtesy of MITSUBISHI MOTOR SALES OF AMERICA.
  81. Install the O-rings (two pieces).
    Fig 67: Installing O-Rings
    G02413841Courtesy of MITSUBISHI MOTOR SALES OF AMERICA.
  82. Install the torque converter housing and then tighten its mounting bolts (eighteen pieces) to the specified torque.
    • Tightening torque: 48+/- 6 N.m (36+/- 4 ft-lb) 
    Fig 68: Installing Torque Converter Housing
    G02413842Courtesy of MITSUBISHI MOTOR SALES OF AMERICA.
  83. Insert the O-rings (two pieces) into the grooves of the manual control lever shaft.
  84. Install the manual control lever shaft and parking pawl rod.
  85. Align hole "A" with the groove in the manual control lever shaft. Insert the manual control lever shaft roller into hole "A."
    Fig 69: Aligning Hole "A" With Groove In Manual Control Lever Shaft
    G02413843Courtesy of MITSUBISHI MOTOR SALES OF AMERICA.
  86. Insert the new seal rings in the grooves of the accumulator pistons.
    NOTE: The piston and seal ring are common parts.
    Fig 70: Inserting Seal Rings In Grooves Of Accumulator Pistons
    G02413844Courtesy of MITSUBISHI MOTOR SALES OF AMERICA.
  87. Identify the accumulator spring and insert it and the accumulator piston into each hole of the transaxle case.
    NOTE: Accumulator springs are identified as shown in the illustration.
    Fig 71: Identifying Hole Of Transaxle Case
    G02413845Courtesy of MITSUBISHI MOTOR SALES OF AMERICA.
    IDENTIFICATION "BLUEING"

    NO.  NAME  IDENTIFICATION "BLUEING" 
    1 For low-reverse brake None
    2 For underdrive clutch Half
    3 For second brake Whole surface
    4 For overdrive clutch None
  88. Install the strainer and second brake retainer oil seal.
    Fig 72: Installing Strainer And Second Brake Retainer Oil Seal
    G02413846Courtesy of MITSUBISHI MOTOR SALES OF AMERICA.
  89. Insert a new O-ring to the groove of the solenoid valve harness connector.
  90. Insert the solenoid valve harness connector into the hole from the inside of the transaxle case so it is oriented as shown in the illustration. Then secure the snap ring to the connector groove.
    Fig 73: Securing Snap Ring To Connector Groove
    G02413847Courtesy of MITSUBISHI MOTOR SALES OF AMERICA.
  91. Install the steel balls into each of the two holes in the top face of the valve body (outside valve body).
  92. Install the valve body and gasket to the transaxle case.

    Make sure that the manual valve's pin is in the groove in the detent plate of the manual control lever.

    Fig 74: Installing Valve Body, Steel Balls & Gasket to Transaxle Case
    G02413848Courtesy of MITSUBISHI MOTOR SALES OF AMERICA.
  93. Install the valve body mounting bolts (twenty seven pieces), and tighten to the specified torque.
    • Tightening torque: 11+/- 1 N.m (95+/- 9 in-lb) 
    Fig 75: Installing Valve Body Mounting Bolts
    G02413849Courtesy of MITSUBISHI MOTOR SALES OF AMERICA.
  94. Attach the solenoid valve harness to the valve body by connecting the fluid temperature sensor and all the connectors.
    Fig 76: Attaching Solenoid Valve Harness To Valve Body
    G02413850Courtesy of MITSUBISHI MOTOR SALES OF AMERICA.
    Fig 77: Parts To Be Connected And Solenoid Valve Harness Chart
    G02413851Courtesy of MITSUBISHI MOTOR SALES OF AMERICA.
  95. Install the manual control shaft detent and tighten the bolt to the specified torque.
    • Tightening torque: 6.0+/- 1.0 N.m (52+/- 9 in-lb) 
    Fig 78: Installing Manual Control Shaft Detent
    G02413852Courtesy of MITSUBISHI MOTOR SALES OF AMERICA.
  96. Apply a 2 mm (0.08 inch) diameter bead of sealant (Mitsubishi genuine part number MD974421 or equivalent) to the valve body cover in the area shown.
    NOTE: Be sure to install the case quickly while the sealant is wet (with 15 minutes) or leaks will occur if the rear cover is installed after the sealant dries.
    NOTE: After installation, keep the sealed area away from ATF for approximately one hour.
    Fig 79: Applying Bead Of Sealant To Valve Body Cover
    G02413853Courtesy of MITSUBISHI MOTOR SALES OF AMERICA.
  97. Install the valve body cover, and then tighten its mounting bolts to the specified torque.
    • Tightening torque: 11+/- 1 N.m (95+/- 9 in-lb) 
    Fig 80: Installing Valve Body Cover
    G02413854Courtesy of MITSUBISHI MOTOR SALES OF AMERICA.
  98. Install the Sealing cap and tighten the bolt to the specified torque.
    • Tightening torque: 5.0+/- 1.0 N.m (43+/- 9 in-lb) 
    Fig 81: Installing Sealing Cap
    G02413855Courtesy of MITSUBISHI MOTOR SALES OF AMERICA.
  99. Install the park/neutral position switch and tighten the bolt to the specified torque.
    • Tightening torque: 11+/- 1 N.m (95+/- 9 in-lb) 
  100. Install the manual control lever and tighten the nut to the specified torque.
    • Tightening torque: 22+/- 3 N.m (16+/- 2 ft-lb) 
    Fig 82: Installing Manual Control Lever with Park/Neutral Position Switch
    G02413856Courtesy of MITSUBISHI MOTOR SALES OF AMERICA.
  101. Install the input shaft speed sensor and output shaft speed sensor and tighten the bolt to the specified torque.
    • Tightening torque: 11+/- 1 N.m (95+/- 9 in-lb) 
    Fig 83: Installing Input Shaft Speed Sensor And Output Shaft Speed Sensor
    G02413857Courtesy of MITSUBISHI MOTOR SALES OF AMERICA.
  102. Press Face "A" of the air breather to be on the same plane as the Face "B" of the transmission case as shown in the drawing.
  103. Fig 84: Installing Air Breather
    G02413858Courtesy of MITSUBISHI MOTOR SALES OF AMERICA.
  104. Apply ATF on the both sides of the new gasket and threads of the eyebolts, and then tighten to the specified torque.
    • Tightening torque: 24+/- 3 N.m (18+/- 2 ft-lb) 
  105. Tighten the oil cooler feed pipe clamp bolt to the specified torque.
    • Tightening torque: 11+/- 1 N.m (95+/- 9 in-lb) 
  106. Install the oil dipstick.
  107. Install the cable support brackets to the specified torque.
    • Tightening torque: 23+/- 3 N.m (17+/- 2 ft-lb) 
  108. Install the roll stopper brackets.
    • Tightening torque: 70+/- 10 N.m (52+/- 7 ft-lb) 
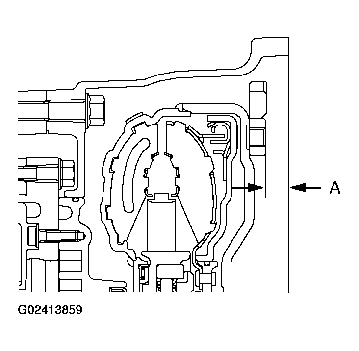
    CAUTION: Apply ATF to the oil pump drive hub before installing the torque converter. Be careful not to damage the oil seal lip when installing the torque converter.
  109. Install the torque converter, and align it with the oil pump so that the shown dimension "A" meets the reference value.
    • Reference value: 
      • Approximately 12.2 mm (0.48 inch) 
    Fig 85: Installing Torque Converter
    G02413859Courtesy of MITSUBISHI MOTOR SALES OF AMERICA.