LEMON Manuals: Even more car manuals for everyone: 1960-2025
Home >> Mitsubishi >> 2005 >> Outlander LS, AWD, Standard >> Repair and Diagnosis >> External Pages >> Different car >> Section 30 (Traction Control/Active Skid Control System) >> General Information >> Active Skid Control System Operation >> When The Traction Control System Is Holding Fluid Pressure (Or The Active Skid Control Is Holding Fluid Pressure When The Brake Pedal Is Not Depressed) >> Notes
April 5, 2026: LEMON Manuals is launched! Read the announcement.

When The Traction Control System Is Holding Fluid Pressure (Or The Active Skid Control Is Holding Fluid Pressure When The Brake Pedal Is Not Depressed): Notes

WARNING: This page is about a different car, the 2005 Mitsubishi Endeavor. However, it is still accessible from the selected car via links, so may be relevant.

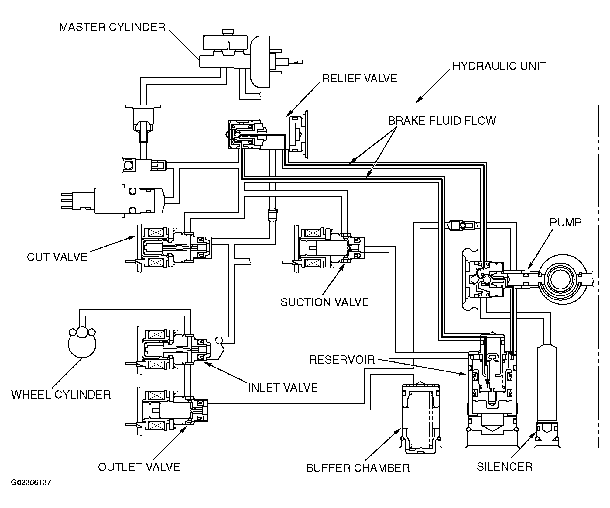
The system closes the inlet and outlet valves to hold the fluid pressure in the wheel cylinders. The brake fluid, which is pumped from the hydraulic unit reservoir, is supplied to the inlet valve. At this time, excessive fluid is returned through the relief valve to the hydraulic unit reservoir.

Fig 1: Operation Diagram - Traction Control System Holding Fluid Pressure
G02366137Courtesy of MITSUBISHI MOTOR SALES OF AMERICA.