LEMON Manuals: Even more car manuals for everyone: 1960-2025
Home >> Mitsubishi >> 2007 >> Endeavor LS, AWD >> Repair and Diagnosis >> Brakes >> Traction Control >> Traction Control/Active Skid Control System >> General Description >> Active Skid Control System Operation >> When The Active Skid Control Is Holding The Fluid Pressure While The Brake Pedal Is Depressed >> Notes
April 5, 2026: LEMON Manuals is launched! Read the announcement.

When The Active Skid Control Is Holding The Fluid Pressure While The Brake Pedal Is Depressed: Notes

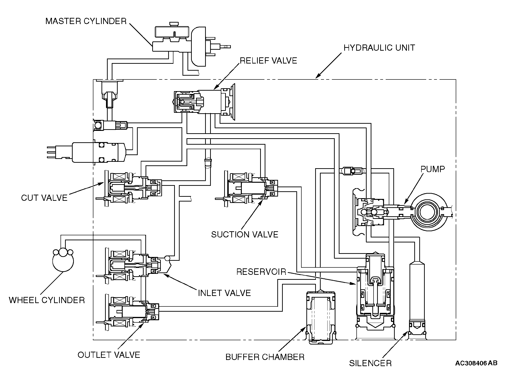
Fig 1: Active Skid Control System Operation - When Active Skid Control Is Holding Fluid Pressure
G04312324Courtesy of MITSUBISHI MOTOR SALES OF AMERICA.

The system closes the inlet and outlet solenoids to hold the fluid pressure to the wheel cylinders. The brake fluid, which is pumped through the hydraulic unit reservoir, may exceed a predetermined pressure. In that case, the excessive fluid is returned through the relief valve to the hydraulic unit reservoir.