LEMON Manuals: Even more car manuals for everyone: 1960-2025
Home >> Mitsubishi >> 2007 >> Endeavor LS, AWD >> Repair and Diagnosis >> Brakes >> Traction Control >> Traction Control/Active Skid Control System >> General Description >> Active Skid Control System Operation >> When The Traction Control System Is Holding Fluid Pressure (Or The Active Skid Control Is Holding Fluid Pressure When The Brake Pedal Is Not Depressed) >> Notes
April 5, 2026: LEMON Manuals is launched! Read the announcement.

When The Traction Control System Is Holding Fluid Pressure (Or The Active Skid Control Is Holding Fluid Pressure When The Brake Pedal Is Not Depressed): Notes

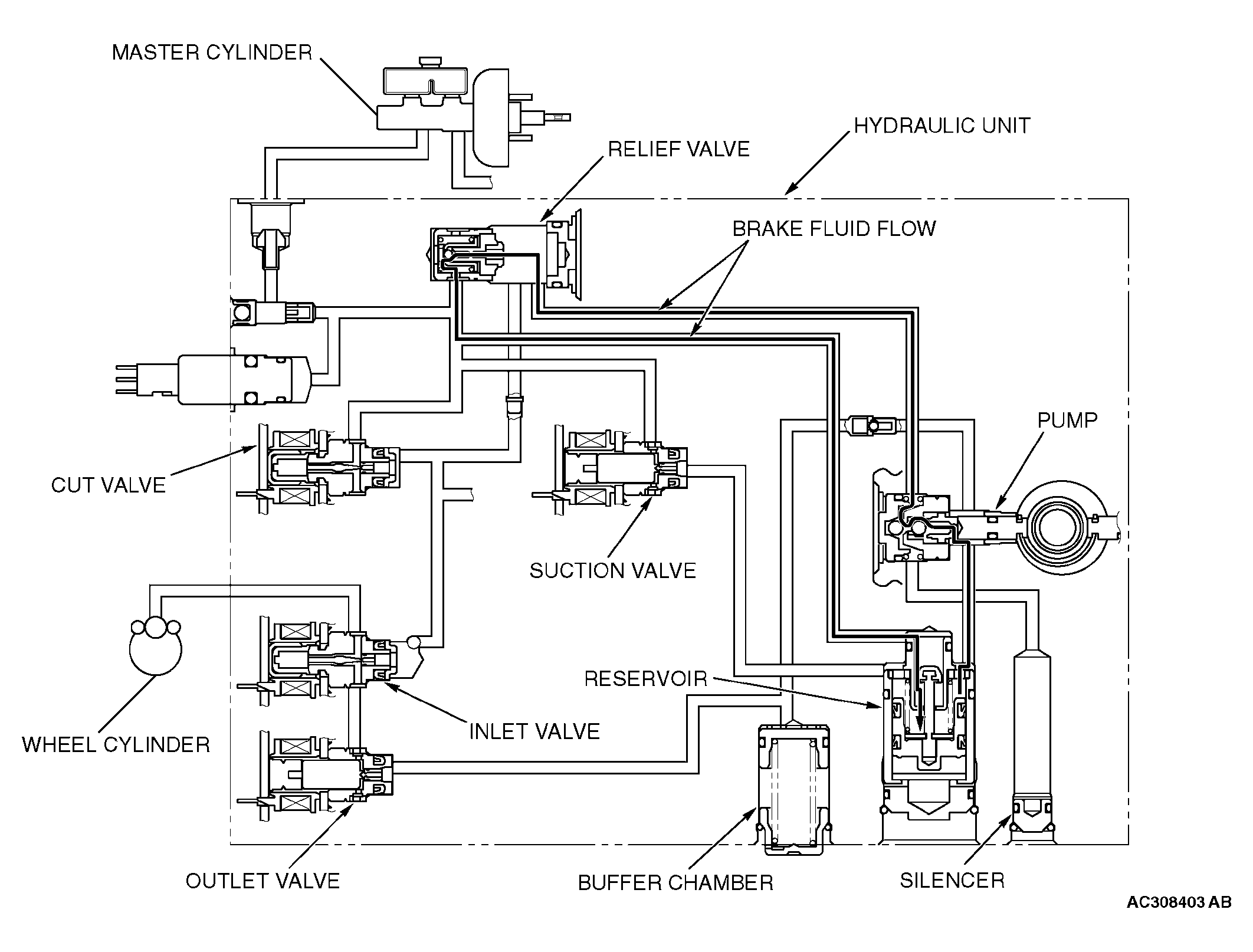
Fig 1: Active Skid Control System Operation - When Traction Control System Is Holding Fluid Pressure
G04312321Courtesy of MITSUBISHI MOTOR SALES OF AMERICA.

The system closes the inlet and outlet valves to hold the fluid pressure in the wheel cylinders. The brake fluid, which is pumped from the hydraulic unit reservoir, is supplied to the inlet valve. At this time, excessive fluid is returned through the relief valve to the hydraulic unit reservoir.