LEMON Manuals: Even more car manuals for everyone: 1960-2025
Home >> Mitsubishi >> 2007 >> Endeavor SE, AWD >> Repair and Diagnosis >> Brakes >> Traction Control >> Traction Control/Active Skid Control System >> General Description >> Active Skid Control System Operation >> When The Active Skid Control Is Decreasing The Fluid Pressure While The Brake Pedal Is Depressed >> Notes
April 5, 2026: LEMON Manuals is launched! Read the announcement.

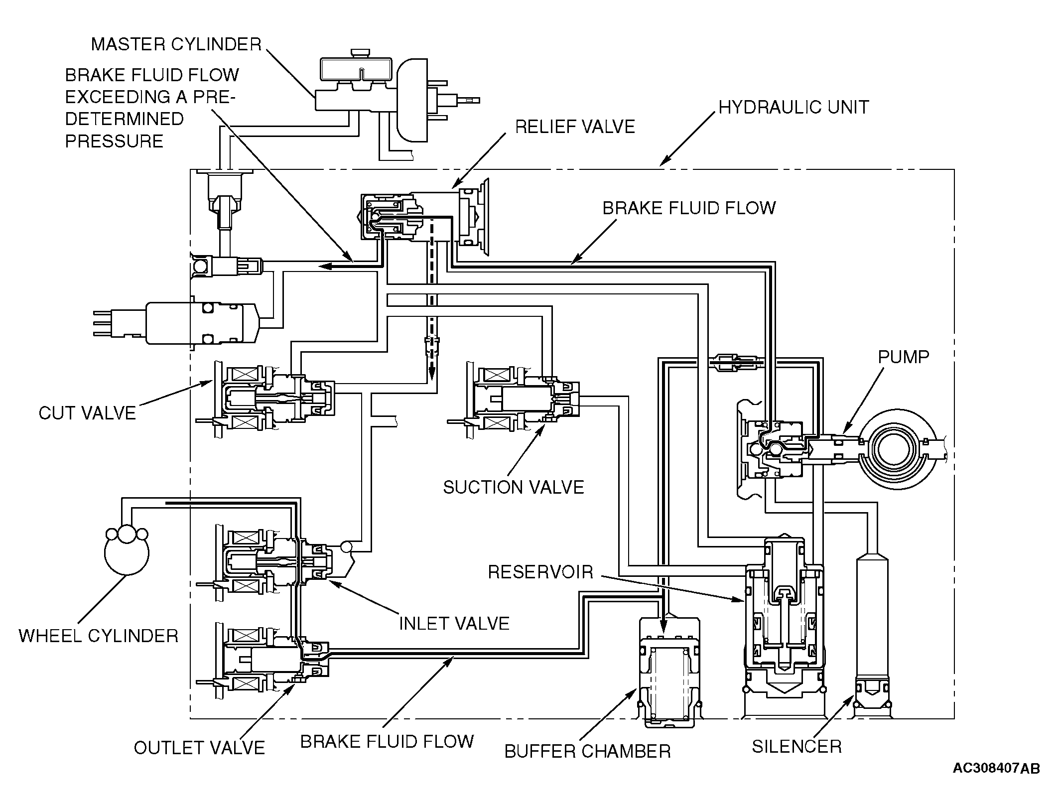
When The Active Skid Control Is Decreasing The Fluid Pressure While The Brake Pedal Is Depressed: Notes

Fig 1: Active Skid Control System Operation - When Active Skid Control Is Decreasing Fluid Pressure - Brake Pedal Is Depressed
G04312325Courtesy of MITSUBISHI MOTOR SALES OF AMERICA.

The system closes the inlet solenoid and opens the outlet solenoid. This causes the brake fluid in the wheel cylinders to return to the buffer chamber, and decreases the fluid pressure in the wheel cylinders. If the returned brake fluid pressure exceeds a predetermined pressure, excessive brake fluid is returned to the master cylinder.