LEMON Manuals: Even more car manuals for everyone: 1960-2025
Home >> Mitsubishi >> 2007 >> Endeavor SE, FWD >> Repair and Diagnosis >> Brakes >> Traction Control >> Traction Control/Active Skid Control System >> General Description >> Active Skid Control System Operation >> When The Traction Control System Is Increasing Fluid Pressure (Or The Active Skid Control Is Increasing Fluid Pressure When The Brake Pedal Is Not Depressed) >> Notes
April 5, 2026: LEMON Manuals is launched! Read the announcement.

When The Traction Control System Is Increasing Fluid Pressure (Or The Active Skid Control Is Increasing Fluid Pressure When The Brake Pedal Is Not Depressed): Notes

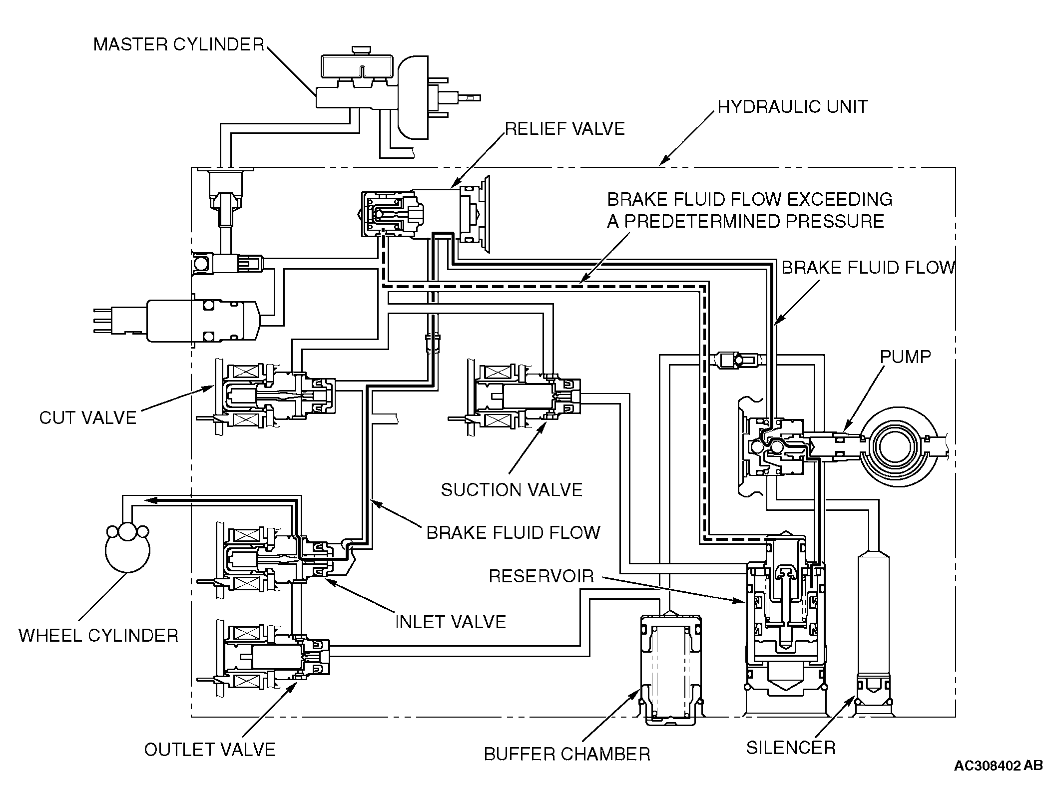
Fig 1: Active Skid Control System Operation - When Traction Control System Is Increasing Fluid Pressure
G04312320Courtesy of MITSUBISHI MOTOR SALES OF AMERICA.

The system closes the cut valve to shut the fluid channel from the master cylinder. The brake fluid, which is pumped from the hydraulic unit reservoir, is supplied to the wheel cylinders.