LEMON Manuals: Even more car manuals for everyone: 1960-2025
Home >> Mitsubishi >> 2007 >> Raider SE >> Repair and Diagnosis >> Body & Frame >> Windows >> Power Systems >> Power Locks - Electrical Diagnostics >> *All Door Lock Output Circuit Shorted To Ground >> Notes
April 5, 2026: LEMON Manuals is launched! Read the announcement.

*All Door Lock Output Circuit Shorted To Ground: Notes

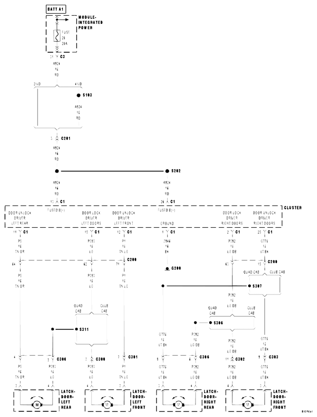
Fig 1: Door Lock/Unlock Driver Circuit Diagram
G04859209Courtesy of MITSUBISHI MOTOR SALES OF AMERICA.

For a complete wiring diagram  , refer to appropriate SYSTEM WIRING DIAGRAMS article.

Possible Causes
(P392) DOOR LOCK DRIVER RIGHT DOORS CIRCUIT SHORT TO GROUND 
(P393) DOOR LOCK DRIVER LEFT DOORS CIRCUIT SHORT TO GROUND 
(P392) DOOR LOCK DRIVER RIGHT DOORS SHORT TO (G778) DOOR UNLOCK DRIVER RIGHT DOORS 
(P393) DOOR LOCK DRIVER LEFT DOORS SHORT TO (P5) DOOR UNLOCK DRIVER LEFT REAR 
(P393) DOOR LOCK DRIVER LEFT DOORS SHORT TO (P1) DOOR UNLOCK DRIVER LEFT FRONT 
CLUSTER 
NOTE: If any of the above circuits are shorted, the fuse may blow after one attempt to operate the locks.

Theory of Operation 

The Door Lock Driver Right Doors circuit and the Door Lock Driver Left Doors circuits are connected together inside the module. Therefore any circuit that is connected to either one cause this problem.