LEMON Manuals: Even more car manuals for everyone: 1960-2025
Home >> Mitsubishi >> 2011 >> Endeavor LS, AWD >> Repair and Diagnosis >> Brakes >> Traction Control >> Traction Control/Active Stability Control System >> General Information >> Active Stability Control System Operation >> During Normal Braking
April 5, 2026: LEMON Manuals is launched! Read the announcement.

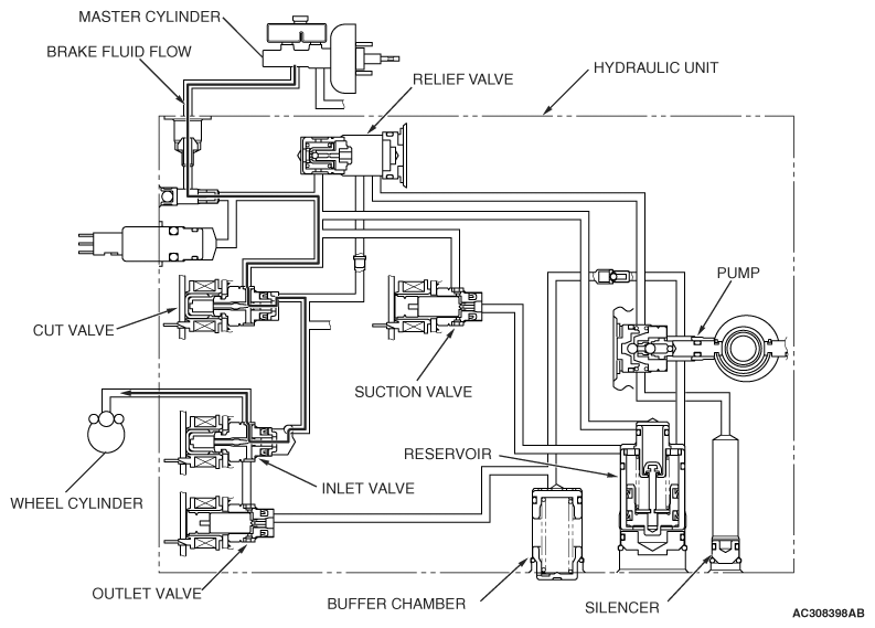
During Normal Braking

Fig 1: Active Skid Control System Operation Diagram - During Normal Braking
G06696350Courtesy of MITSUBISHI MOTOR SALES OF AMERICA.

The brake fluid flows from the master cylinder to the cut valve and the inlet valve to supply fluid pressure to the relevant wheels.

STATUS OF THE OPERATION VALVE 

STATUS OF OPERATION VALVE

ITEM ENERGIZATION OPEN/CLOSE
Cut valve OFF Open
Suction valve OFF Closed
Inlet valve OFF Open
Outlet valve OFF Closed