LEMON Manuals: Even more car manuals for everyone: 1960-2025
Home >> Mitsubishi >> 2011 >> Endeavor LS, AWD >> Repair and Diagnosis >> Brakes >> Traction Control >> Traction Control/Active Stability Control System >> General Information >> Active Stability Control System Operation >> When The Abs Fluid Pressure Is Decreasing
April 5, 2026: LEMON Manuals is launched! Read the announcement.

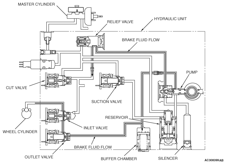
When The Abs Fluid Pressure Is Decreasing

Fig 1: Active Skid Control System Operation Diagram - When ABS Fluid Pressure Is Decreasing
G06696351Courtesy of MITSUBISHI MOTOR SALES OF AMERICA.

The system closes the inlet solenoid valve to shut the fluid channel from the master cylinder, and opens the outlet valve to return the brake fluid from the wheel cylinders to the buffer chamber. This causes the wheel cylinder fluid pressure to decrease. Then the system activates the pump motor to return the brake fluid from the buffer chamber to the hydraulic unit reservoir.

STATUS OF THE OPERATION VALVE 

STATUS OF OPERATION VALVE

ITEM ENERGIZATION OPEN/CLOSE
Cut valve OFF Open
Suction valve OFF Closed
Inlet valve ON Closed
Outlet valve ON Open