LEMON Manuals: Even more car manuals for everyone: 1960-2025
Home >> Mitsubishi >> 2011 >> Endeavor LS, AWD >> Repair and Diagnosis >> Brakes >> Traction Control >> Traction Control/Active Stability Control System >> General Information >> Active Stability Control System Operation >> When The Abs Fluid Pressure Is Increasing
April 5, 2026: LEMON Manuals is launched! Read the announcement.

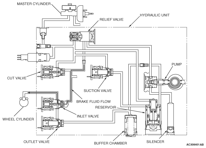
When The Abs Fluid Pressure Is Increasing

Fig 1: Active Skid Control System Operation Diagram - When ABS Fluid Pressure Is Increasing
G06696353Courtesy of MITSUBISHI MOTOR SALES OF AMERICA.

The system opens the inlet solenoid valve and closes the outlet solenoid valve to increase the brake fluid pressure in the wheel cylinders.

STATUS OF THE OPERATION VALVE 

STATUS OF OPERATION VALVE

ITEM ENERGIZATION OPEN/CLOSE
Cut valve OFF Open
Suction valve OFF Closed
Inlet valve ON Closed
Outlet valve OFF Closed