LEMON Manuals: Even more car manuals for everyone: 1960-2025
Home >> Mitsubishi >> 2012 >> Lancer Evolution MR >> Repair and Diagnosis >> External Pages >> Different variant/trim >> Section 61 (Windshield Wiper System And Washer System - Lancer) >> Windshield Wiper And Washer Diagnosis >> Symptom Procedures >> INSPECTION PROCEDURE 1: The Windshield Wipers Do Not Work At All >> Notes
April 5, 2026: LEMON Manuals is launched! Read the announcement.

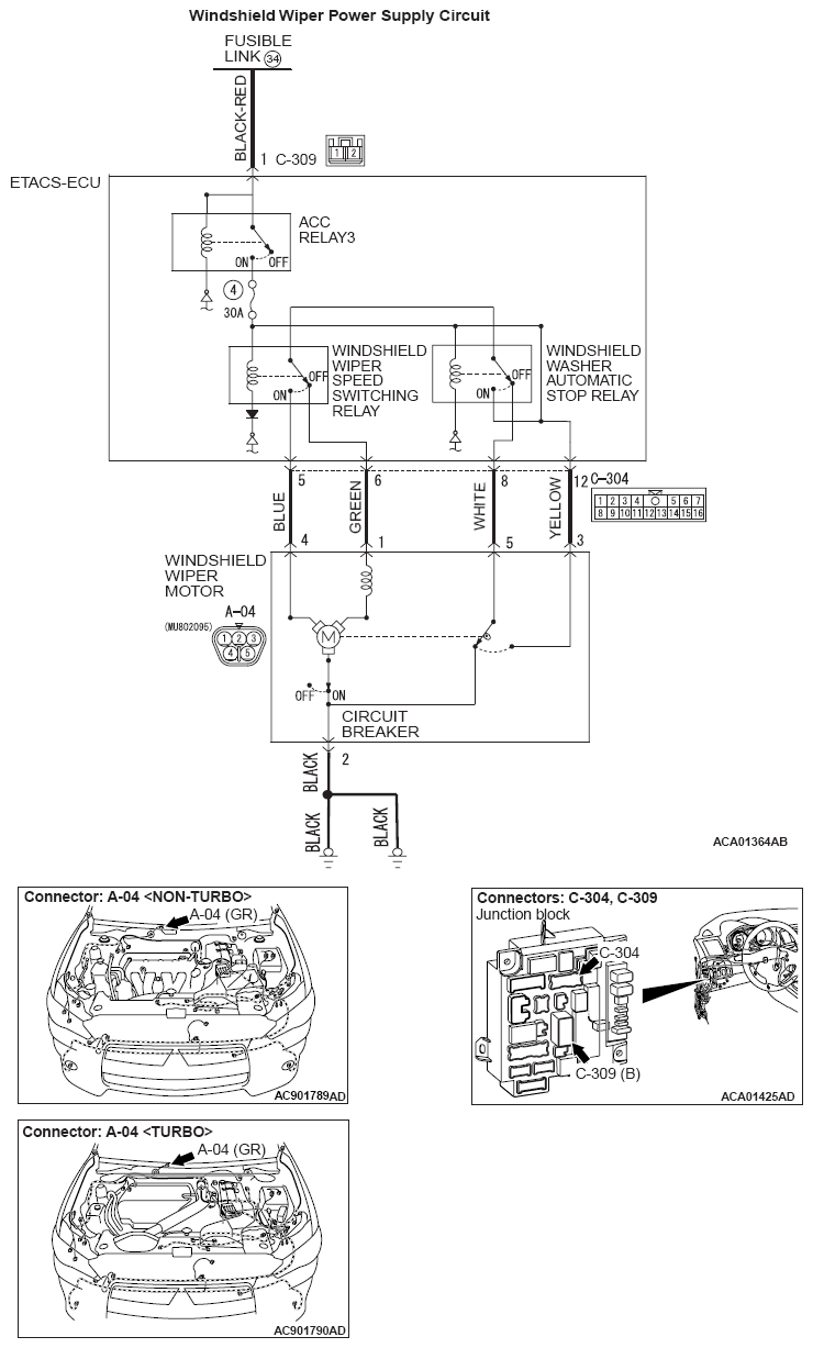
INSPECTION PROCEDURE 1: The Windshield Wipers Do Not Work At All: Notes

WARNING: This page is about a different variant/trim than selected.
Fig 1: Windshield Wiper Power Supply - Circuit Diagram
G08294885Courtesy of MITSUBISHI MOTOR SALES OF AMERICA.