LEMON Manuals: Even more car manuals for everyone: 1960-2025
Home >> Mitsubishi >> 2013 >> RVR ES >> Repair and Diagnosis >> Restraints >> Passive Restraints >> Interior >> Symptom Procedures (Inside Rear View Mirror) >> Inspection Procedure 1: The Automatic Anti-Dazzling Function Does Not Work Normally. >> Notes
April 5, 2026: LEMON Manuals is launched! Read the announcement.

Inspection Procedure 1: The Automatic Anti-Dazzling Function Does Not Work Normally.: Notes

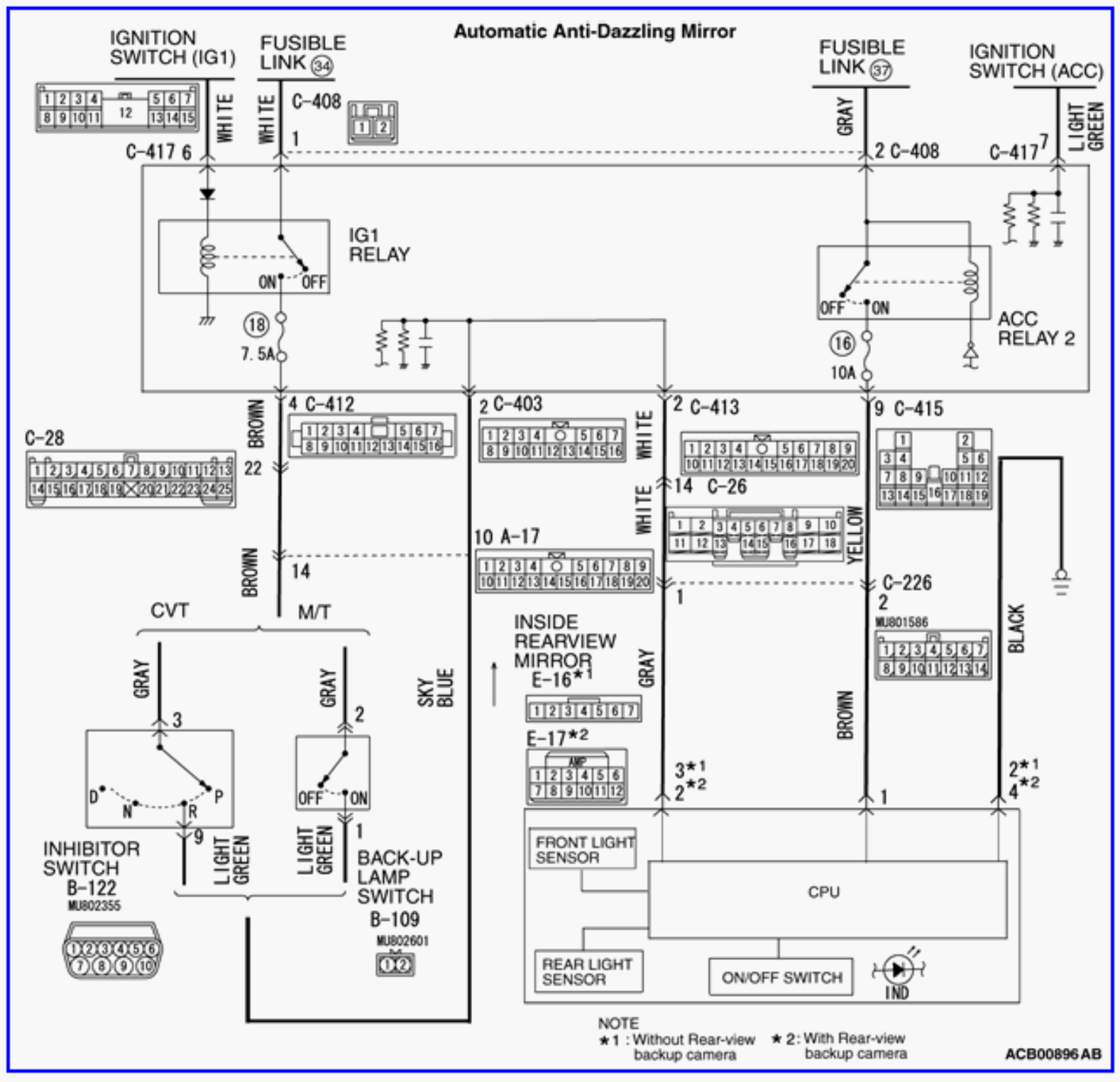
Fig 1: Automatic Anti-Dazzling Function Circuit
G00536847Courtesy of MITSUBISHI MOTOR SALES OF AMERICA.
Fig 2: Locating Automatic Anti-Dazzling Mirror Connectors
G00529354Courtesy of MITSUBISHI MOTOR SALES OF AMERICA.