LEMON Manuals: Even more car manuals for everyone: 1960-2025
Home >> Mitsubishi >> 2014 >> RVR ES >> Repair and Diagnosis (Single Page) >> Accessories & Equipment >> Cruise Control Systems >> Diagnostic Trouble Code Procedures >> DTC 22: Stoplight Switch System >> Notes
April 5, 2026: LEMON Manuals is launched! Read the announcement.

DTC 22: Stoplight Switch System: Notes

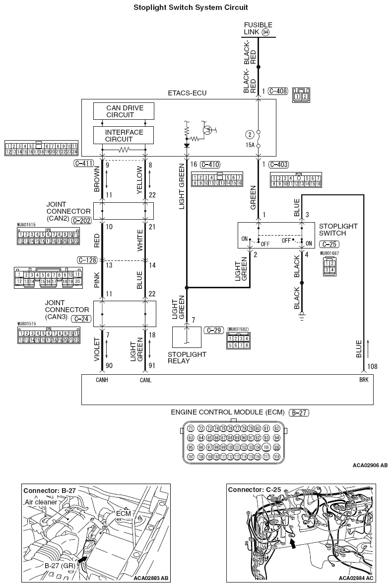
Fig 1: Stoplight Switch System Circuit Diagram
G09669382Courtesy of MITSUBISHI MOTOR SALES OF AMERICA.