LEMON Manuals: Even more car manuals for everyone: 1960-2025
Home >> Mitsubishi >> 2019 >> Eclipse Cross ES, AWD >> Repair and Diagnosis (Single Page) >> Engine Performance >> Wiring Diagrams >> Circuit Diagrams >> How To Read Circuit Diagrams >> Notes
April 5, 2026: LEMON Manuals is launched! Read the announcement.

How To Read Circuit Diagrams: Notes

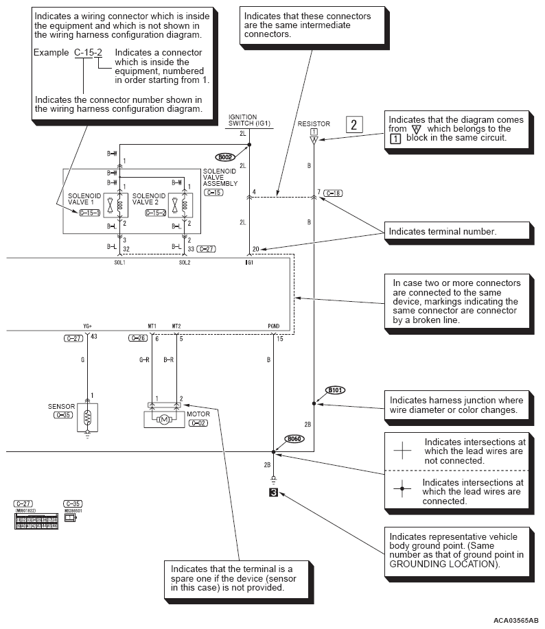
The circuit of each system from the fuse (or fusible link) to ground is shown in the illustration. The power supply is shown at the top and the ground at the bottom to facilitate understanding of how the current flows. Some variations are included in one circuit diagram. Accordingly, some diagrams may not be applicable for individual vehicles. The circuit diagrams show the state when switches are operated.

G07056708Courtesy of MITSUBISHI MOTOR SALES OF AMERICA.
G07056709Courtesy of MITSUBISHI MOTOR SALES OF AMERICA.