LEMON Manuals: Even more car manuals for everyone: 1960-2025
Home >> Mitsubishi >> 2022 >> Eclipse Cross ES, AWD >> Repair and Diagnosis (Single Page) >> Engine Performance >> Wiring Diagrams >> Circuit Diagrams >> One-Touch Start System (OSS) >> One-Touch Start System (OSS) <Up To 20 Model Year>
April 5, 2026: LEMON Manuals is launched! Read the announcement.

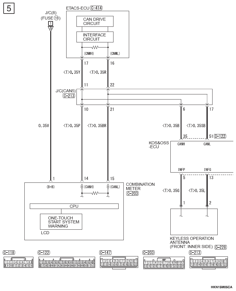
One-Touch Start System (OSS) <Up To 20 Model Year>

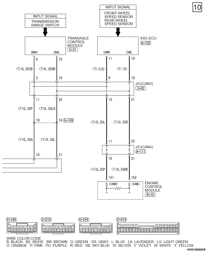
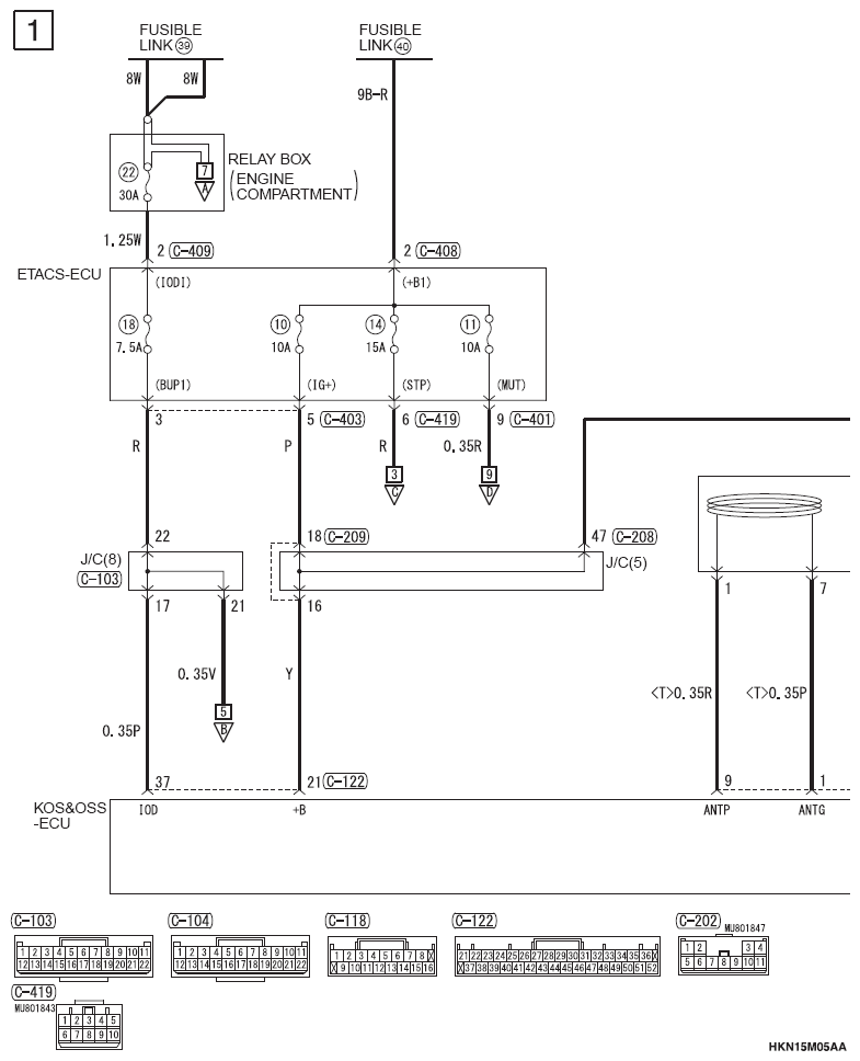
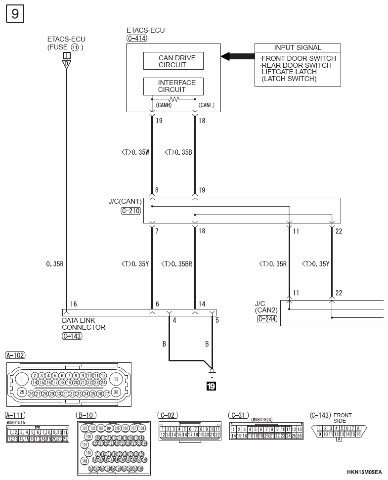
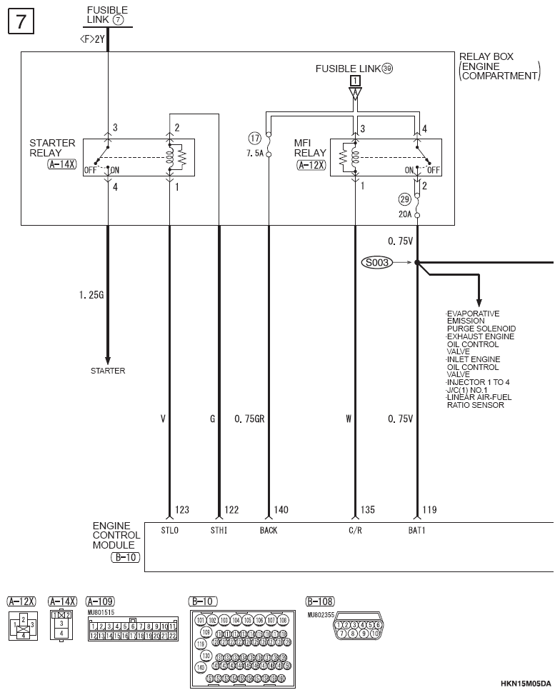
G12651600Courtesy of MITSUBISHI MOTOR SALES OF AMERICA.
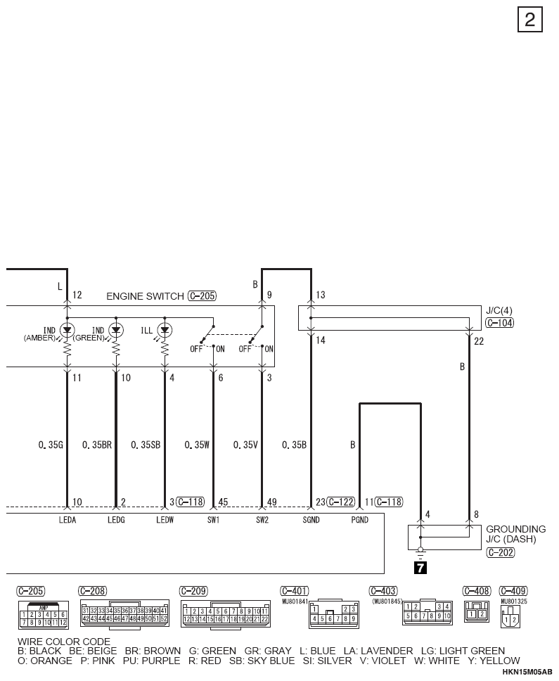
G12651601Courtesy of MITSUBISHI MOTOR SALES OF AMERICA.
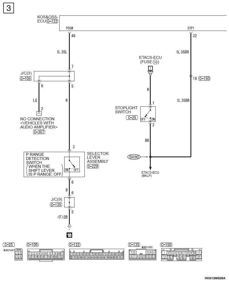
G12651602Courtesy of MITSUBISHI MOTOR SALES OF AMERICA.
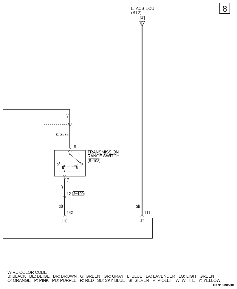
G12651603Courtesy of MITSUBISHI MOTOR SALES OF AMERICA.
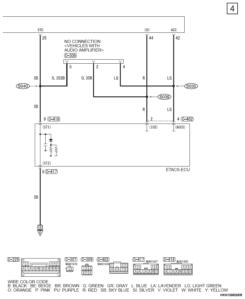
G12651604Courtesy of MITSUBISHI MOTOR SALES OF AMERICA.
G12651605Courtesy of MITSUBISHI MOTOR SALES OF AMERICA.
G12651606Courtesy of MITSUBISHI MOTOR SALES OF AMERICA.
G12651607Courtesy of MITSUBISHI MOTOR SALES OF AMERICA.
G12651608Courtesy of MITSUBISHI MOTOR SALES OF AMERICA.
G12651609Courtesy of MITSUBISHI MOTOR SALES OF AMERICA.