LEMON Manuals: Even more car manuals for everyone: 1960-2025
Home >> Nissan-Datsun >> 1979 >> 310 Base >> Repair and Diagnosis >> Engine Performance >> Engine Control Systems >> Transmission Controlled Spark System >> Operation >> 1979 Models
April 5, 2026: LEMON Manuals is launched! Read the announcement.

1979 Models

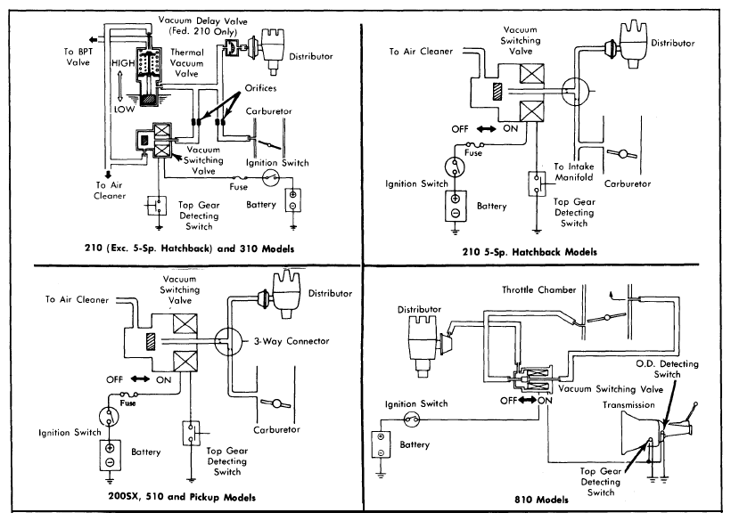
When transmission is shifted into high gear, the top gear detecting switch and overdrive detecting switch (if equipped) on the transmission send an electrical signal to the vacuum switching valve. This signal activates the vacuum switching valve, closing the vent passage and allowing full vacuum to the distributor vacuum advance unit.

In all other gear positions, the vacuum switching valve interrupts the vacuum normally directed to the vacuum advance unit and, at the same time, opens the vent passage so that vacuum can be released. On 210 (except 5-Speed Hatchback) and 310 models, a thermal vacuum valve is added to this system to allow full vacuum advance when engine coolant temperature is below 41-64°F (5-18°C), or above 122-145°F (50-63°C).

Fig 1: 1979 Transmission Controlled Spark Systems (Others Similar)
G09313136Courtesy of NISSAN NORTH AMERICA, INC.