LEMON Manuals: Even more car manuals for everyone: 1960-2025
Home >> Nissan-Datsun >> 1990 >> 300ZX Base, Automatic >> Repair and Diagnosis >> Engine Performance >> System >> Engine Controls - Tests W/Codes >> Code Charts >> Code 32: EGR Sensor (CALIF.)
April 5, 2026: LEMON Manuals is launched! Read the announcement.

Code 32: EGR Sensor (CALIF.)

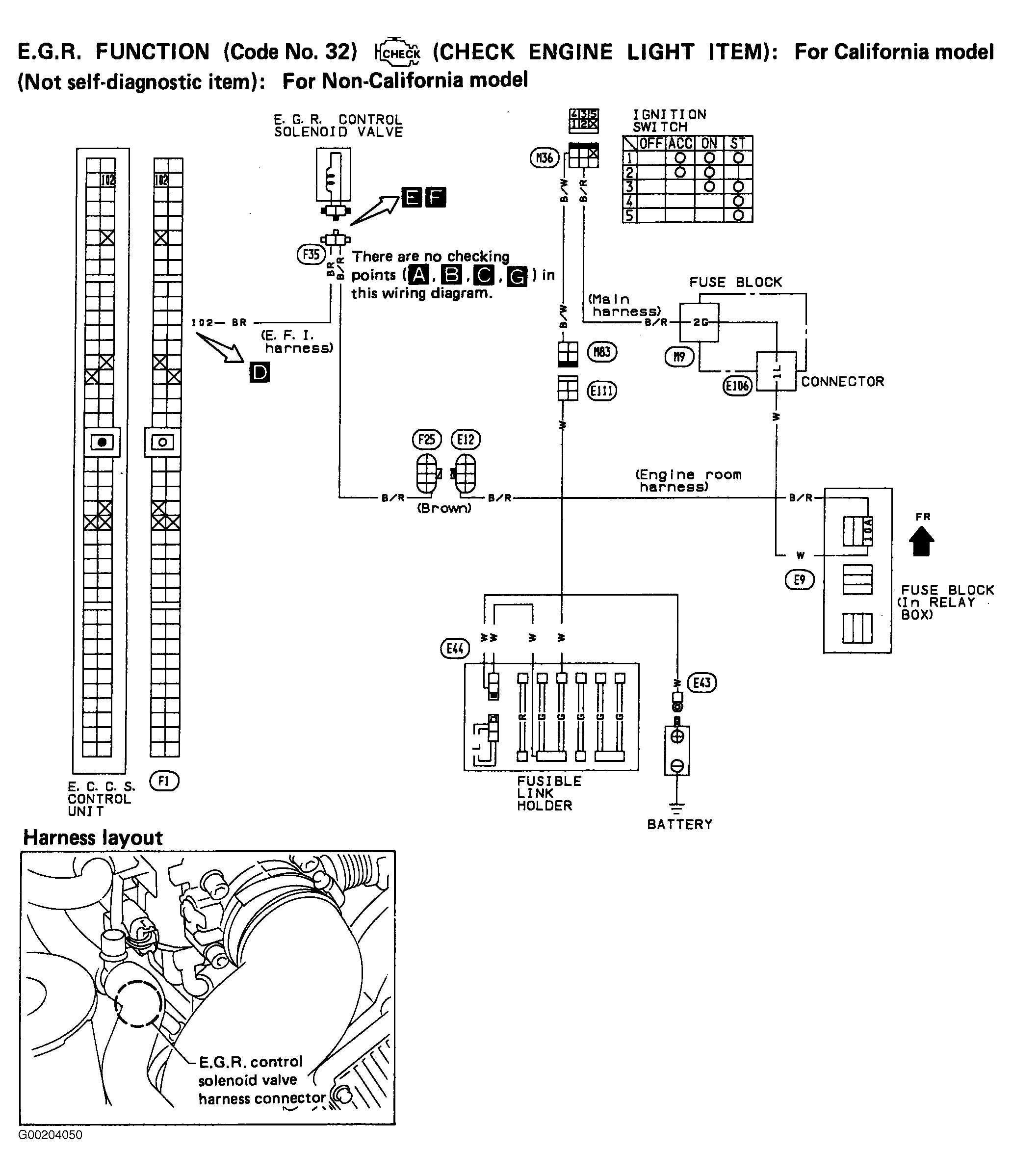
Fig 1: Code 32: EGR Sensor Test - California (1 of 3)
G00204050Courtesy of NISSAN MOTOR CO., U.S.A.
Fig 2: Code 32: EGR Sensor Test - California (2 of 3)
G90J19736Courtesy of NISSAN MOTOR CO., U.S.A.
Fig 3: Code 32: EGR Sensor Test -California (3 of 3)
G90B19738Courtesy of NISSAN MOTOR CO., U.S.A.