LEMON Manuals
: Even more car manuals for everyone: 1960-2025
Home
>>
Nissan-Datsun
>>
2002
>>
Sentra SE-R Spec V
>>
Repair and Diagnosis
>>
External Pages
>>
Different car
>>
Section 727 (General Information)
>>
How To Use This Data
>>
How to Read Circuit Diagrams
>>
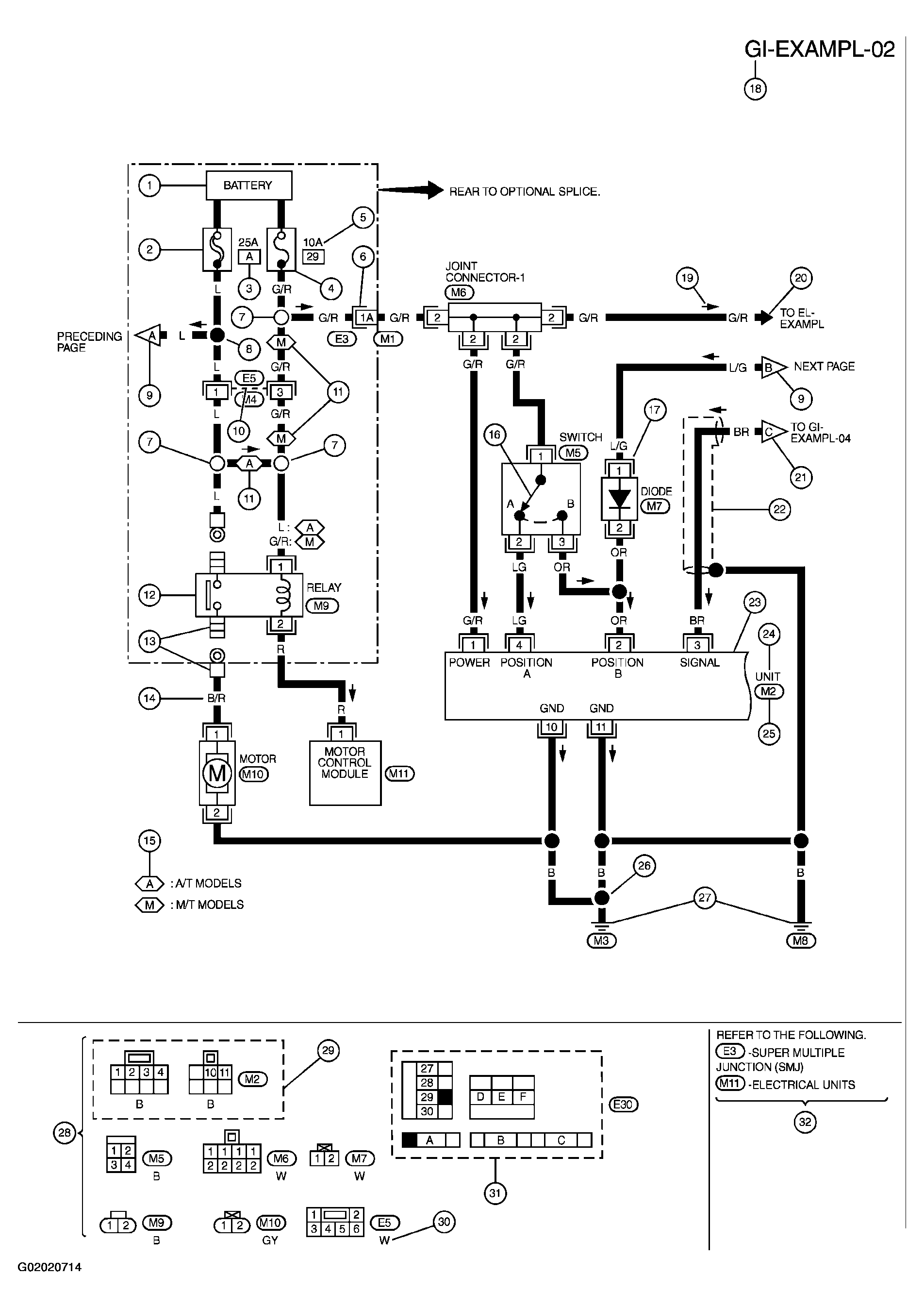
Sample/Wiring Diagram - Example -
April 5, 2026:
LEMON Manuals is launched!
Read the announcement.
Sample/Wiring Diagram - Example -
WARNING:
This page is about a different car, the 2003 Infiniti M45. However, it is still accessible from the selected car via links, so may be relevant.
For detail, refer to following "DESCRIPTION".
Fig 1: Sample/Wiring Diagram - Example (1 Of 2)
Courtesy of NISSAN MOTOR CO., U.S.A.
Optional Splice
Fig 2: Sample/Wiring Diagram - Example (2 Of 2)
Courtesy of NISSAN MOTOR CO., U.S.A.