LEMON Manuals: Even more car manuals for everyone: 1960-2025
Home >> Nissan-Datsun >> 2002 >> Sentra SE-R, Automatic >> Repair and Diagnosis (Single Page) >> External Pages >> Different variant/trim >> Section 10 (Automatic Transaxle Re4F03B) >> Diagnostic Trouble Code Definitions >> DTC Batt/Fluid Temp Sen (A/T Fluid Temp Sensor Circuit And TCM Power Source) >> Wiring Diagram - AT - BA/FTS
April 5, 2026: LEMON Manuals is launched! Read the announcement.

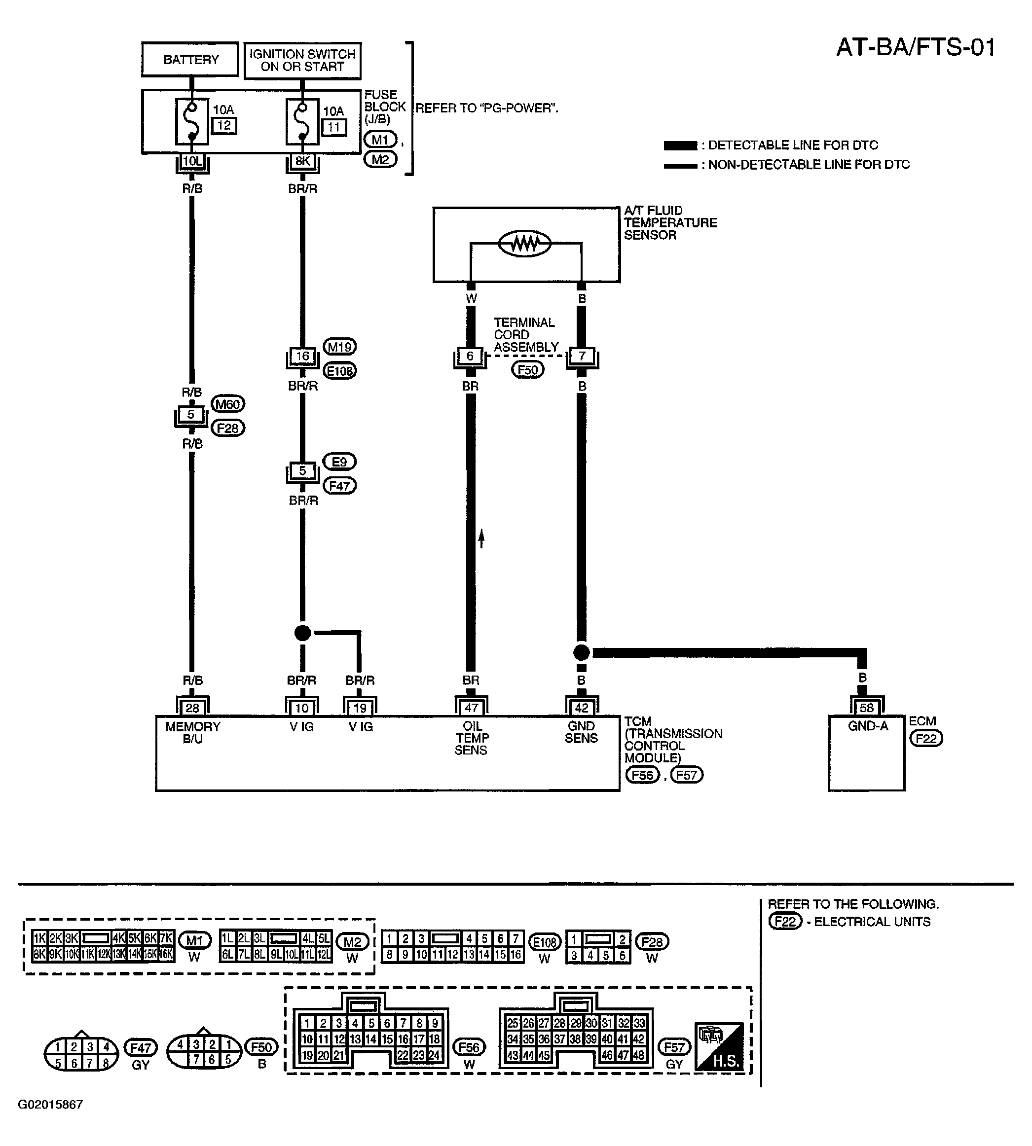
Wiring Diagram - AT - BA/FTS

WARNING: This page is about a different variant/trim than selected.
Fig 1: Battery Fluid Temperature Sensor Wiring Diagram & Identifying Connectors (Automatic Transaxle)
G02015867Courtesy of NISSAN MOTOR CO., U.S.A.
Fig 2: Transmission Control Module Terminals Reference Value Chart
G02015868Courtesy of NISSAN MOTOR CO., U.S.A.