LEMON Manuals: Even more car manuals for everyone: 1960-2025
Home >> Nissan-Datsun >> 2003 >> Sentra SE-R, Automatic >> Repair and Diagnosis (Single Page) >> External Pages >> Different car >> Section 363 (Engine Controls - System & Component Testing) >> Fuel Pump Circuit >> Wiring Diagram
April 5, 2026: LEMON Manuals is launched! Read the announcement.

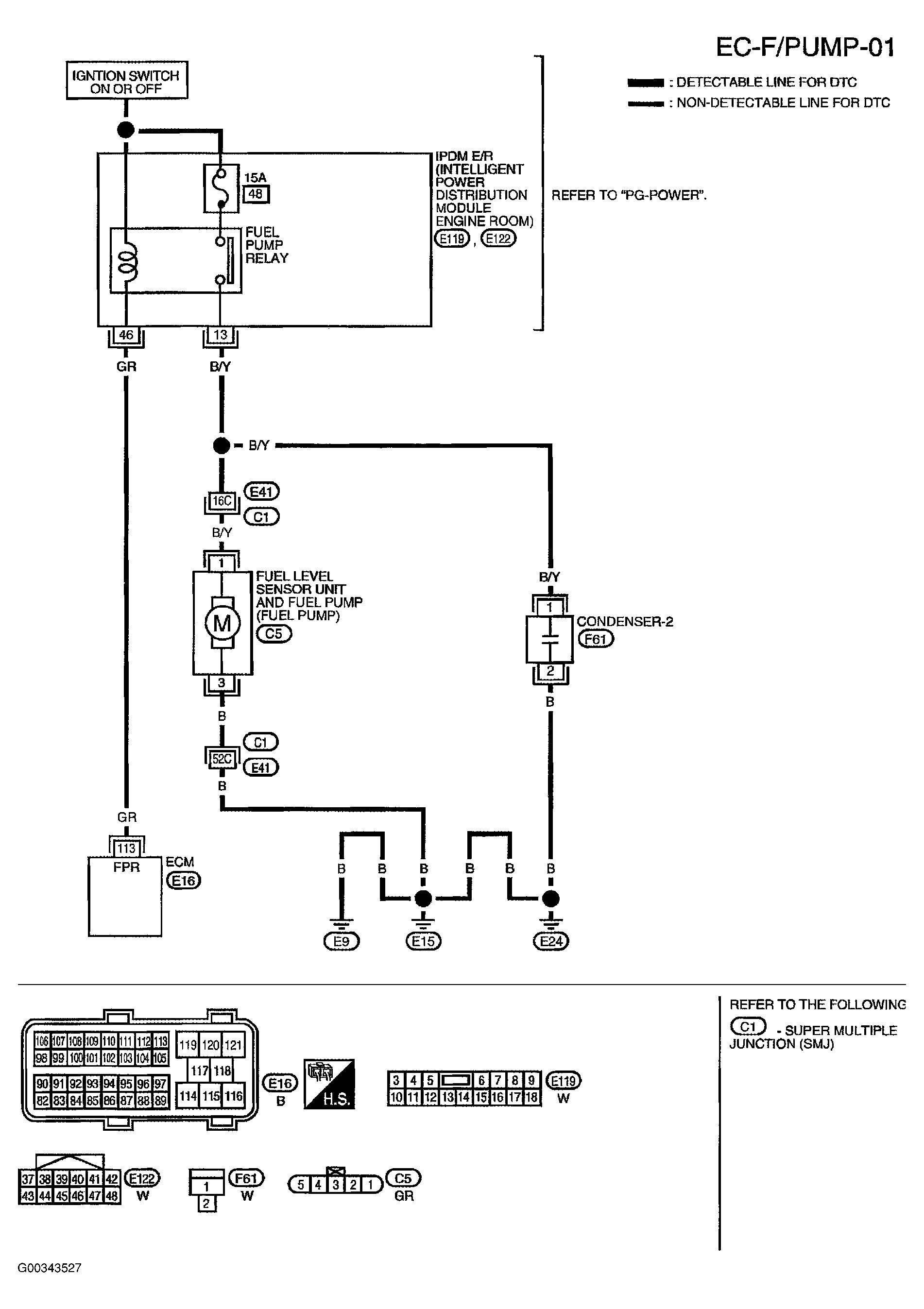
Fuel Pump Circuit: Wiring Diagram

WARNING: This page is about a different car, the 2004 Nissan Titan. However, it is still accessible from the selected car via links, so may be relevant.

For complete wiring diagrams, see SYSTEM WIRING DIAGRAMS - TITAN article.

Fig 1: Fuel Pump Circuit Diagram - EC-F/PUMP-01
G00343527Courtesy of NISSAN MOTOR CO., U.S.A.

Specification data are reference values and are measured between each terminal and ground.

CAUTION: Do not use ECM ground terminals when measuring input/output voltage. Doing so may result in damage to the ECM's transistor. Use a ground other than ECM terminals, such as the ground.
Fig 2: Specification Data
G00343528Courtesy of NISSAN MOTOR CO., U.S.A.