LEMON Manuals: Even more car manuals for everyone: 1960-2025
Home >> Nissan-Datsun >> 2004 >> Quest SL >> Repair and Diagnosis >> Engine Performance >> System >> Engine Control System >> DTC P1217: Engine Over Temperature >> Wiring Diagram
April 5, 2026: LEMON Manuals is launched! Read the announcement.

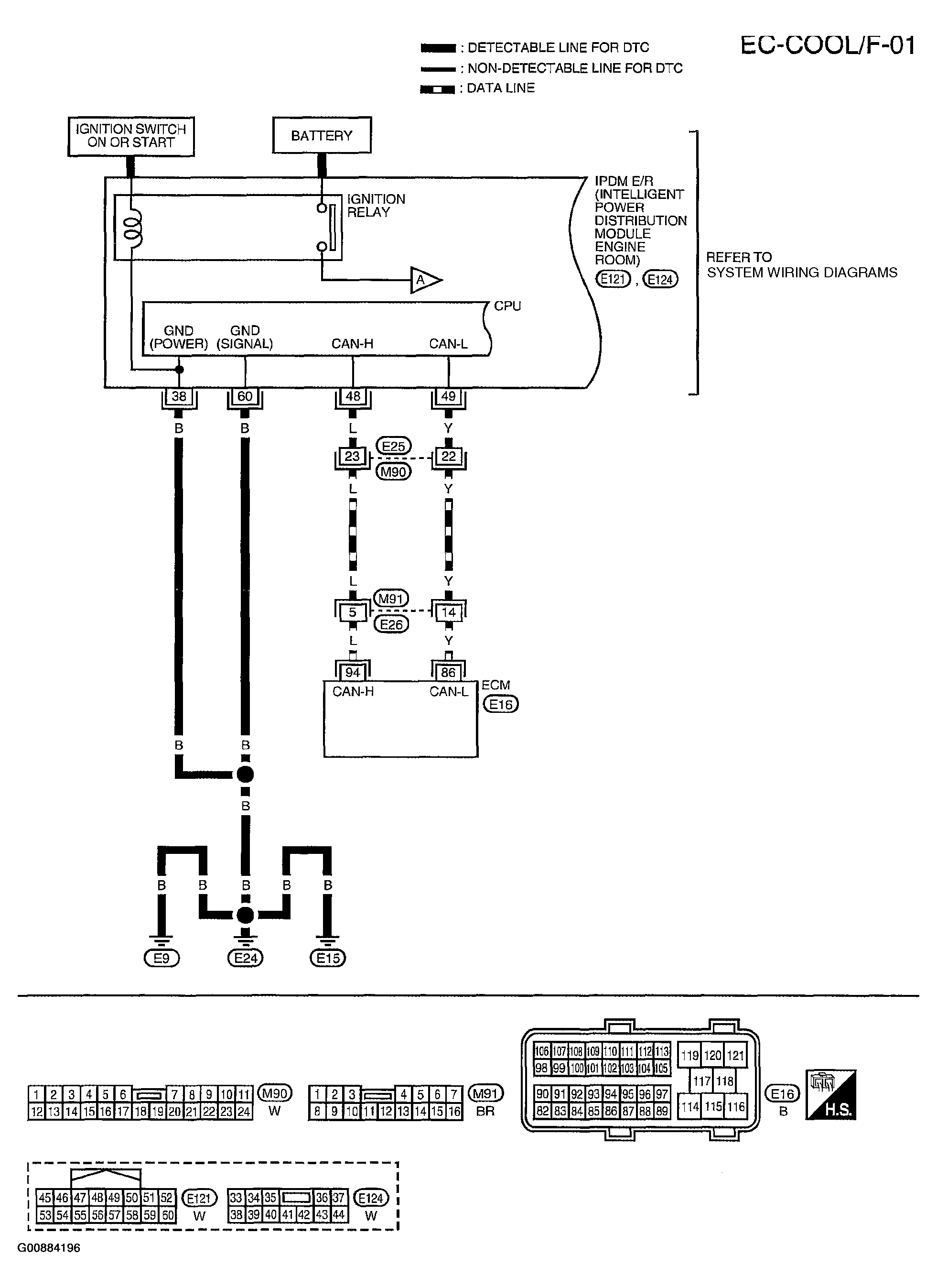
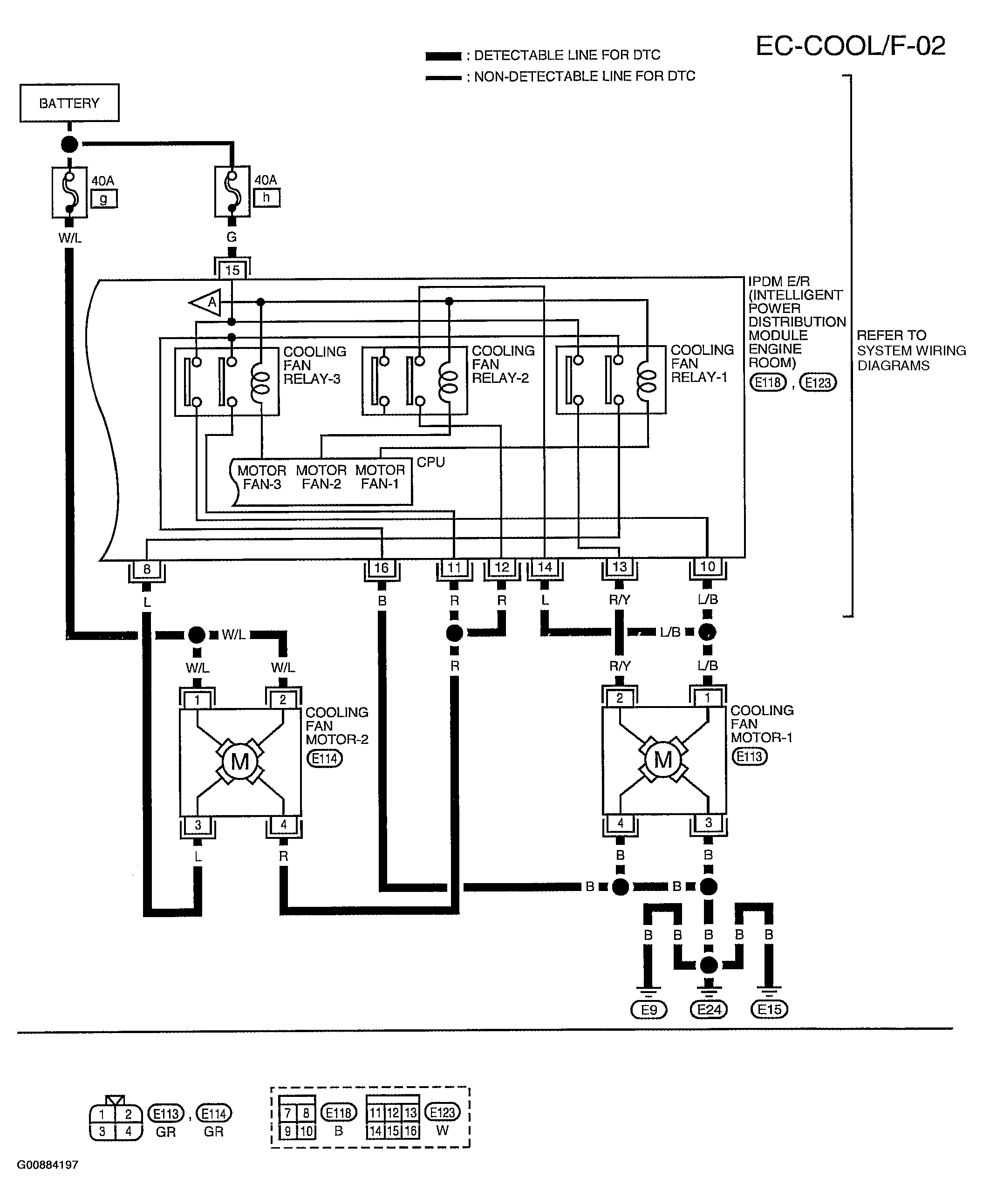
DTC P1217: Engine Over Temperature: Wiring Diagram

Fig 1: Displaying EC-COOL/F-01 Wiring Diagram (1 Of 2)
G00884196Courtesy of NISSAN MOTOR CO., U.S.A.
Fig 2: Displaying EC-COOL/F-02 Wiring Diagram (2 Of 2)
G00884197Courtesy of NISSAN MOTOR CO., U.S.A.