LEMON Manuals: Even more car manuals for everyone: 1960-2025
Home >> Nissan-Datsun >> 2004 >> Sentra Base, Standard >> Repair and Diagnosis >> External Pages >> Different car >> Section 2157 (Starting System) >> System Description >> Starting System >> A/T >> A/T : System Diagram
April 5, 2026: LEMON Manuals is launched! Read the announcement.

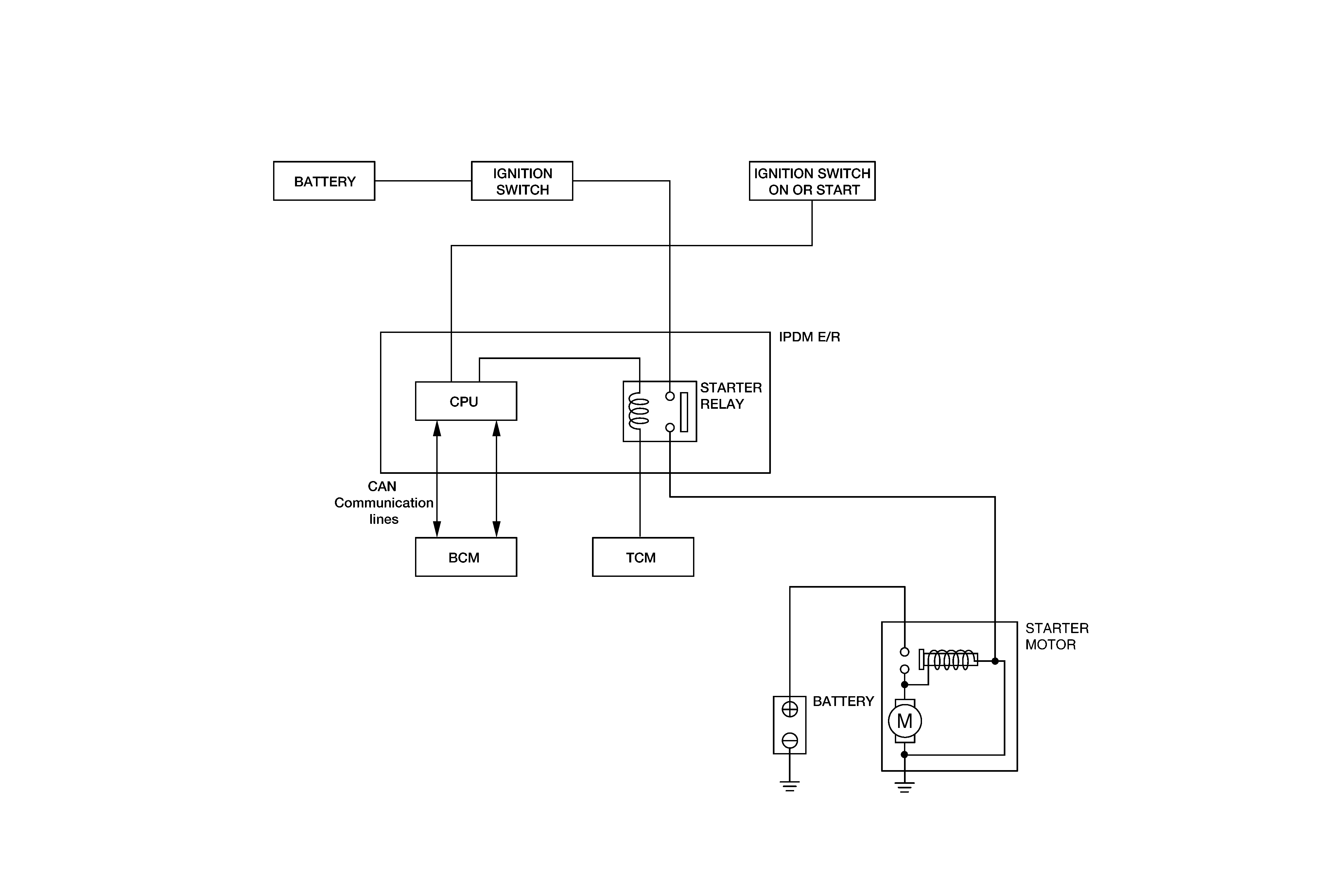
A/T : System Diagram

WARNING: This page is about a different car, the 2011 Nissan Xterra. However, it is still accessible from the selected car via links, so may be relevant.
Fig 1: Starting System Diagram - A/T
G05700997